GM Service Manual Online
For 1990-2009 cars only
Makes
🢒
Chevrolet
🢒
2004
🢒
Chevy C Silverado - 2WD
🢒 Diesel - 1 of 2
Diesel - 1 of 2
Diesel - 1 of 2
Master Electrical Component List
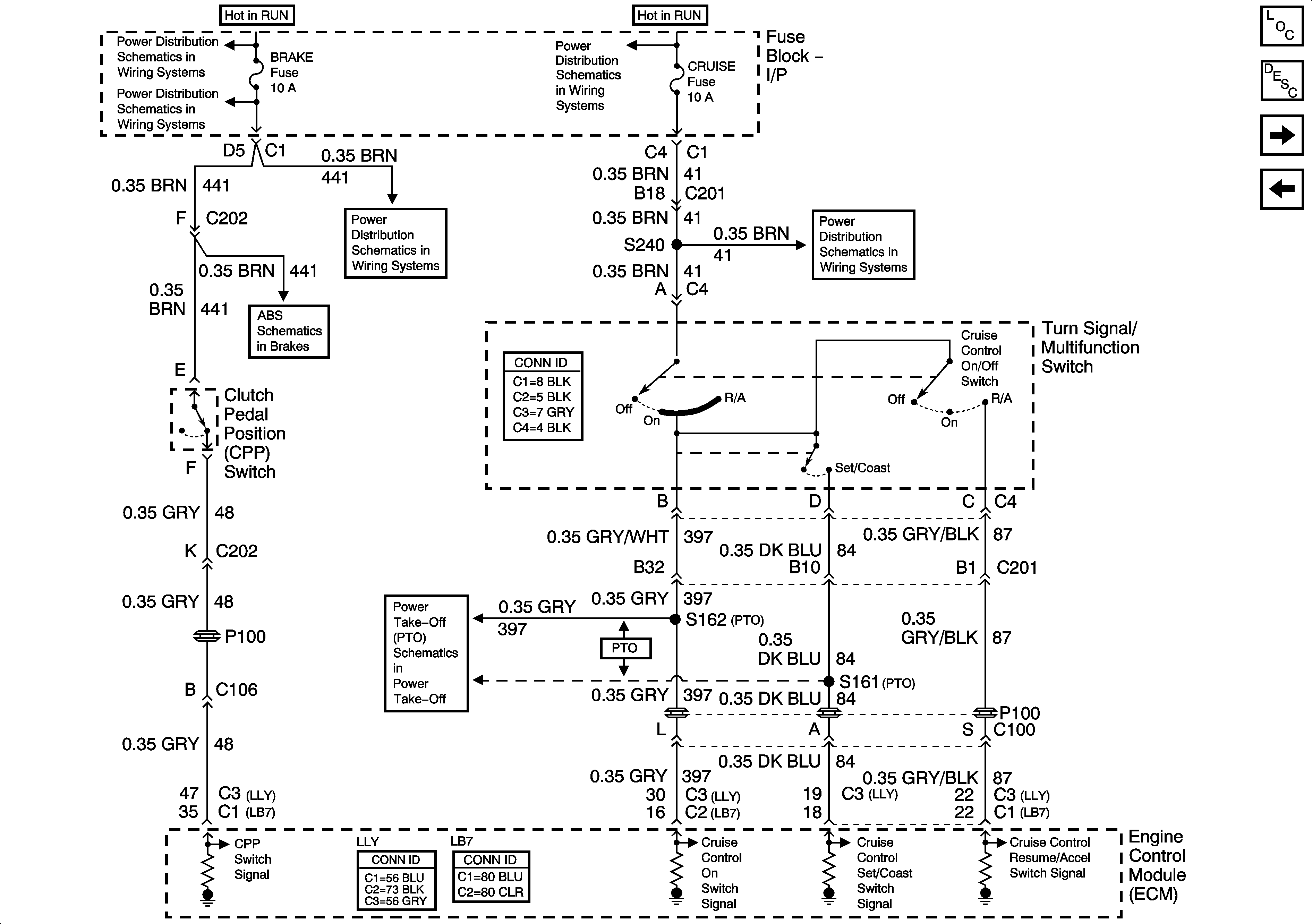
Cruise Control Description and Operation 6.6L
Diesel - 2 of 2
4.8, 5.3, 6.0, and 8.1L - 2 of 2
Ignition Switch - START, RUN, and ACC/RUN/START Bus Bars
BRAKE, HTR/AC, and HVAC 1 Fuses
IGN 3, Cruise, and 4WD Fuses
BRAKE, HTR/AC, and HVAC 1 Fuses
IGN 3, Cruise, and 4WD Fuses
Over 8600 GVW - 2 of 2
Power Take-Off (PTO) Schematics