GM Service Manual Online
For 1990-2009 cars only
Makes
🢒
Chevrolet
🢒
2005
🢒
Chevy C Silverado - 2WD
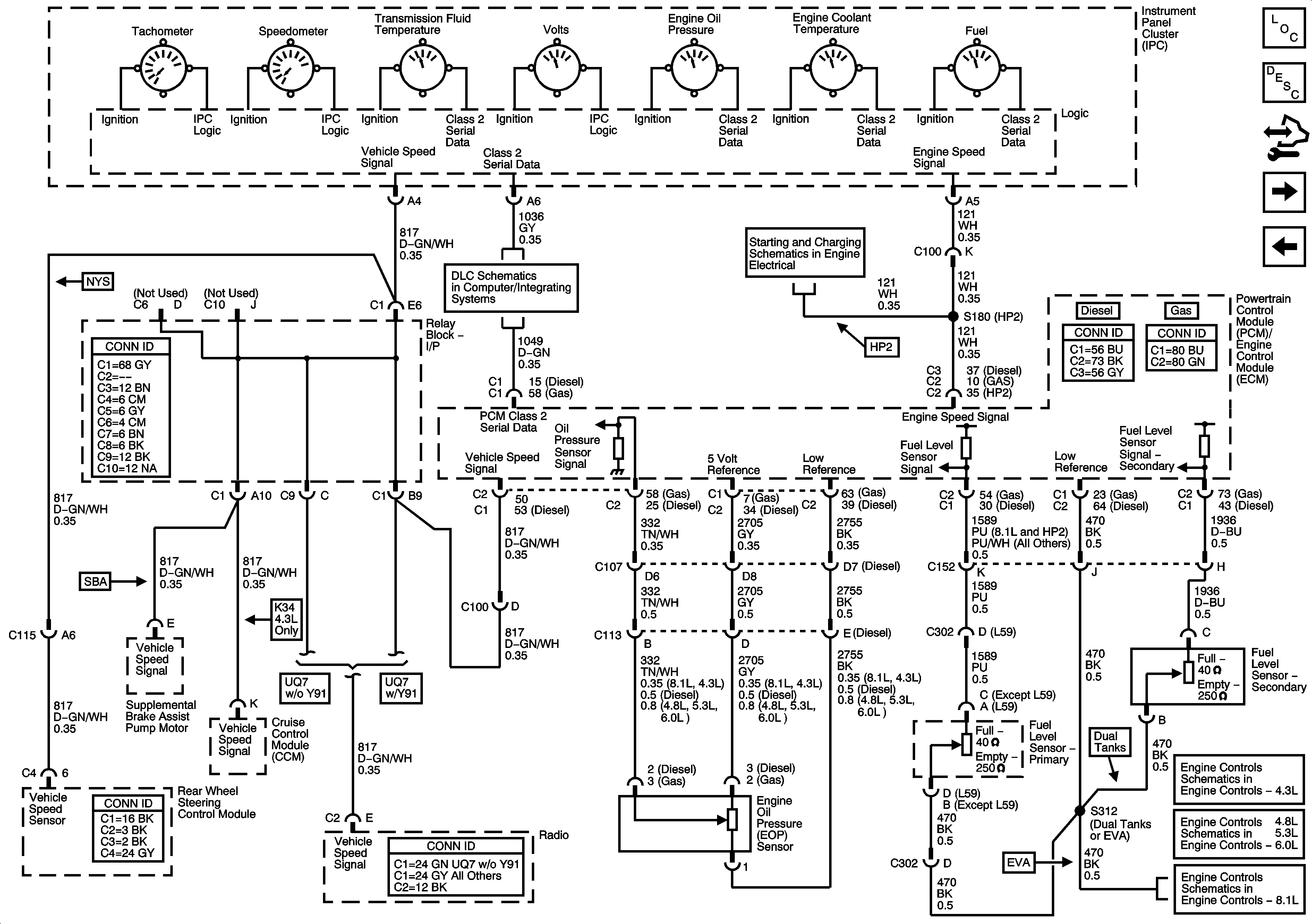
🢒 Gages, Vehicle Speed Signal, Engine Oil Pressure, and Fuel Level Sensors
Gages, Vehicle Speed Signal, Engine Oil Pressure, and Fuel Level Sensors
Gages, Vehicle Speed Signal, Engine Oil Pressure, and Fuel Level Sensors
Master Electrical Component List
Instrument Cluster Description and Operation
Control Module References
Driver Information Center (DIC) Controls
Indicators, Water in Fuel Sensor, Engine Oil Level Switch and Washer Fluid Level Sensor
Power, Ground, DLC and Splice Pack SP 205
Starting 1 of 2 and Engine Speed Signal
Fuel Controls - EVAP and Device Controls
Fuel Controls - EVAP Controls and Fuel Composition
Fuel Controls - EVAP Controls