GM Service Manual Online
For 1990-2009 cars only
Makes
🢒
Chevrolet
🢒
2005
🢒
Chevy C Silverado - 2WD
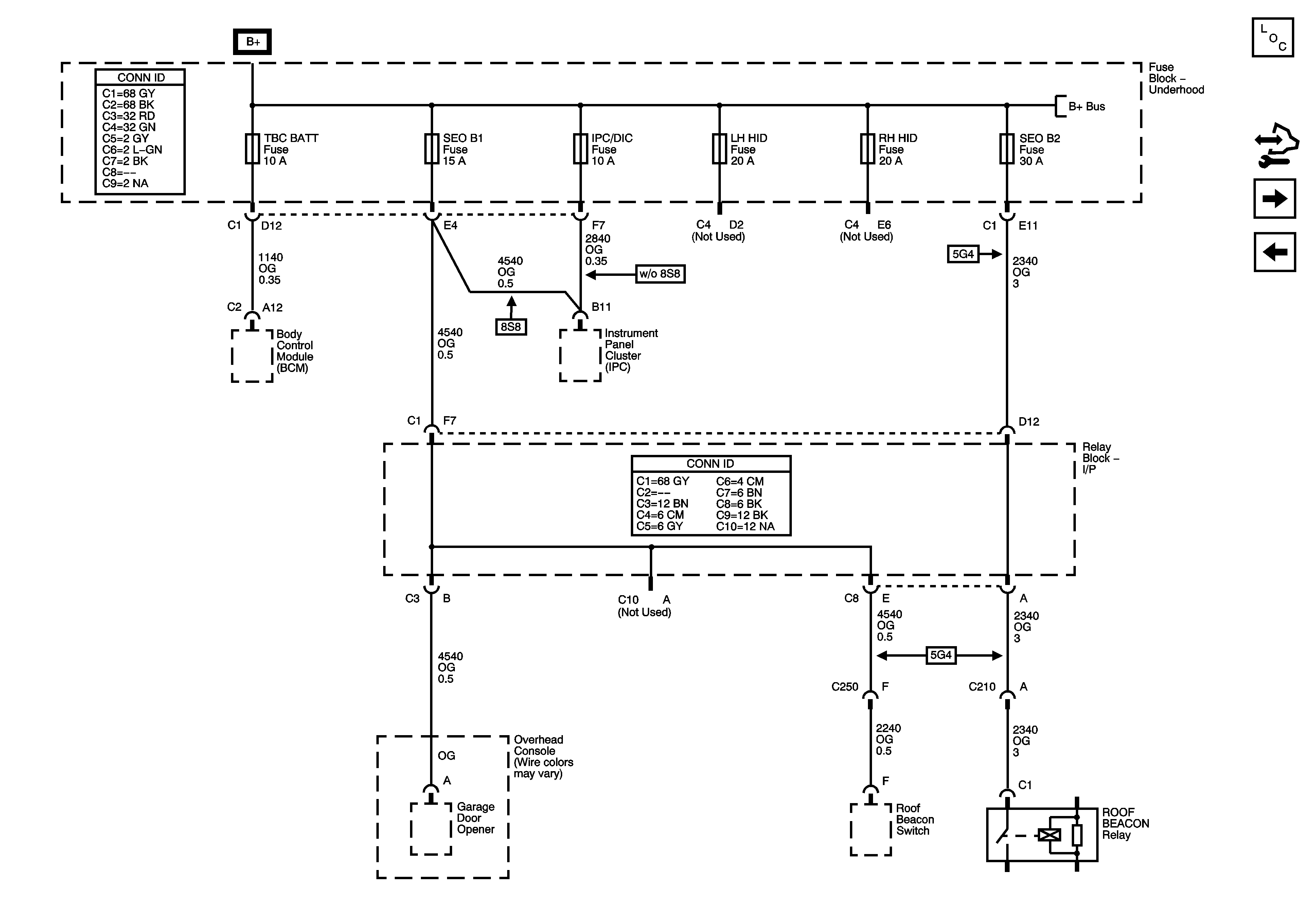
🢒 IPC/DIC, LH HID, RH HID, SEO B1,SEO B2, and TBC BATT Fuses
IPC/DIC, LH HID, RH HID, SEO B1,SEO B2, and TBC BATT Fuses
IPC/DIC, LH HID, RH HID, SEO B1, SEO B2 and TBC BATT Fuses
Master Electrical Component List
Control Module References
BLWR, FLASH, HVAC/ECAS, LBEC 1, RR DEFOG, RR HVAC, TBC 2A, TBC 2B, and TBC 2C Fuses and LT DOOR Circuit Breaker
4WS, RR WPR, STOP LP, TREC, VEH STOP and VEH CHMSL Fuses
B+ Bar Bus