GM Service Manual Online
For 1990-2009 cars only
Makes
🢒
Chevrolet
🢒
1996
🢒
Chevy G Van
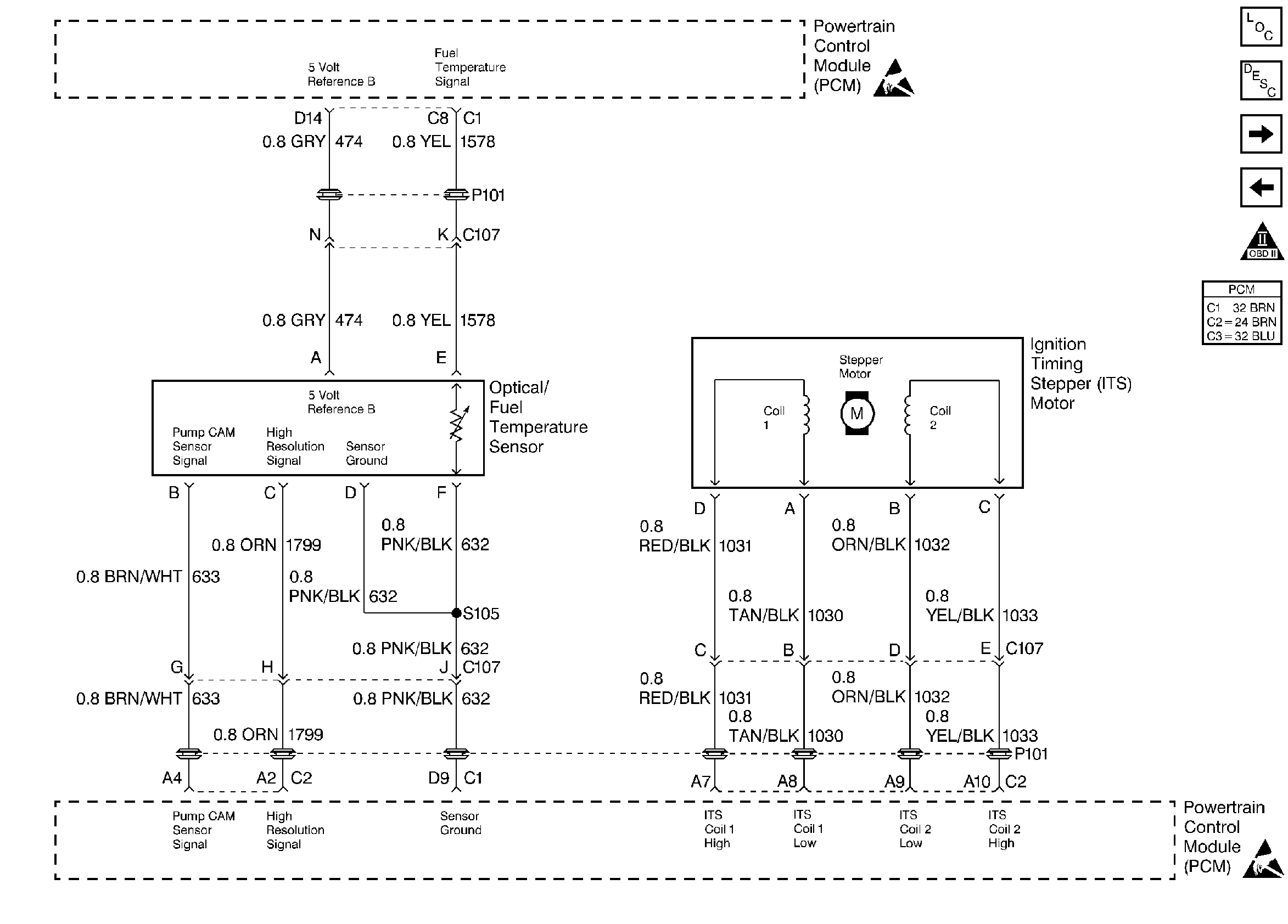
🢒 Fuel Temperature Sensor and Ignition Timing Stepper (ITS)Motor
Fuel Temperature Sensor and Ignition Timing Stepper (ITS)Motor
Fuel Temperature Sensor and Ignition Timing Stepper (ITS) Motor
Engine Controls Components
Information Sensors
Engine Data Sensors
Fuel Controls
OBD II Symbol Description Notice
Handling ESD Sensitive Parts Notice
Handling ESD Sensitive Parts Notice