GM Service Manual Online
For 1990-2009 cars only
Makes
🢒
Chevrolet
🢒
1999
🢒
Chevy P12 Chassis
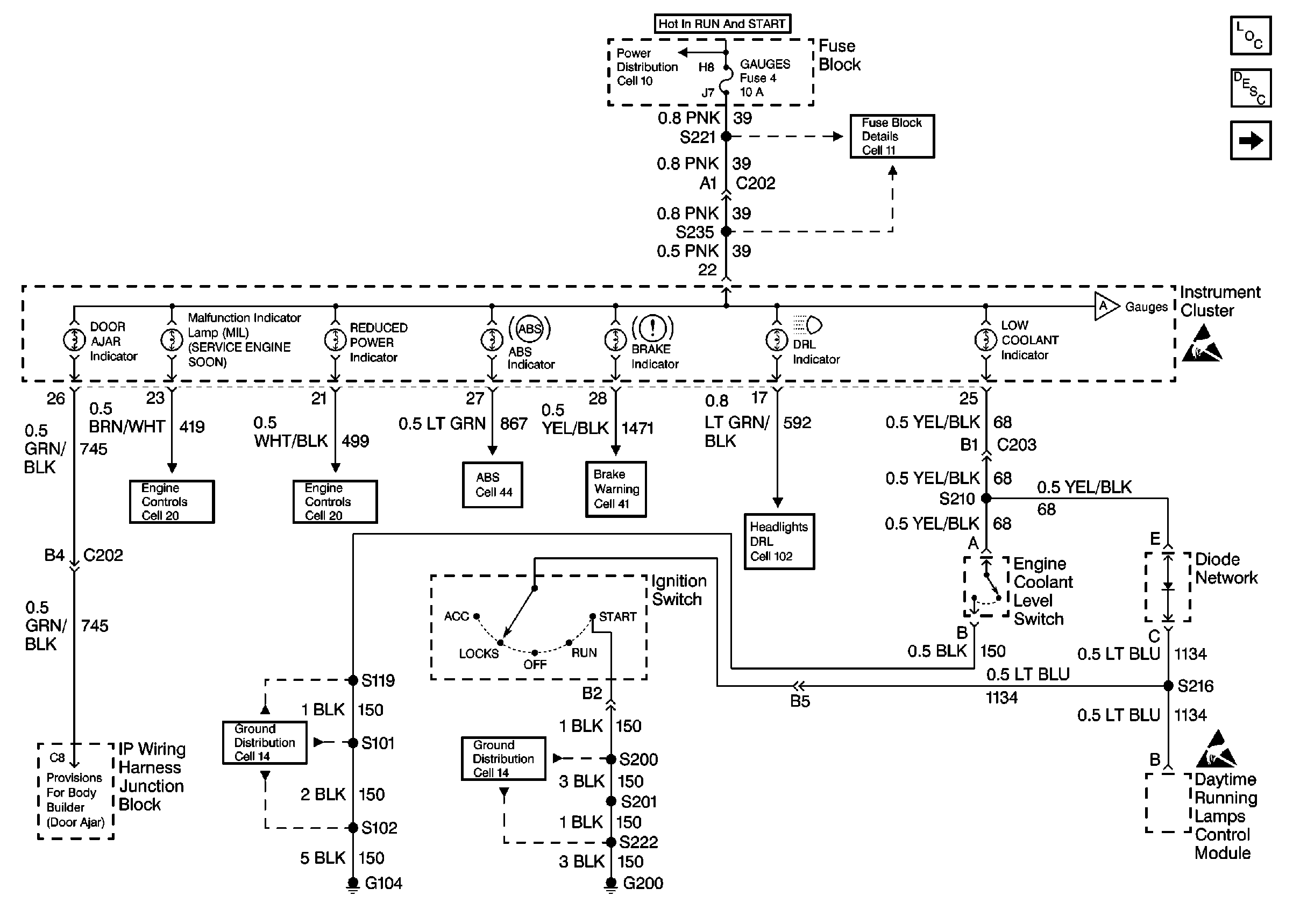
🢒 Cell 81: Indicators
Cell 81: Indicators
Cell 81: Indicators
Instrument Cluster Components
Instrument Cluster Circuit Description
Cell 81: Gauges
Cell 11: GAUGES, TURN/BU, and TAC fuses
Cell 11: GAUGES, TURN/BU, and TAC fuses
Cell 81: Gauges
Handling ESD Sensitive Parts Notice
Cell 20: Power and Grounding, MIL, and DLC
Cell 20: Throttle Control
Cell 44: Antilock Brake Warning Circuit
Cell 41: Brake Warning Circuit
Cell 102: DRL Control Module
Cell 14: G104
Cell 14: G200
Handling ESD Sensitive Parts Notice