GM Service Manual Online
For 1990-2009 cars only
Makes
🢒
Chevrolet
🢒
1998
🢒
Chevy P42 Commercial Chassis
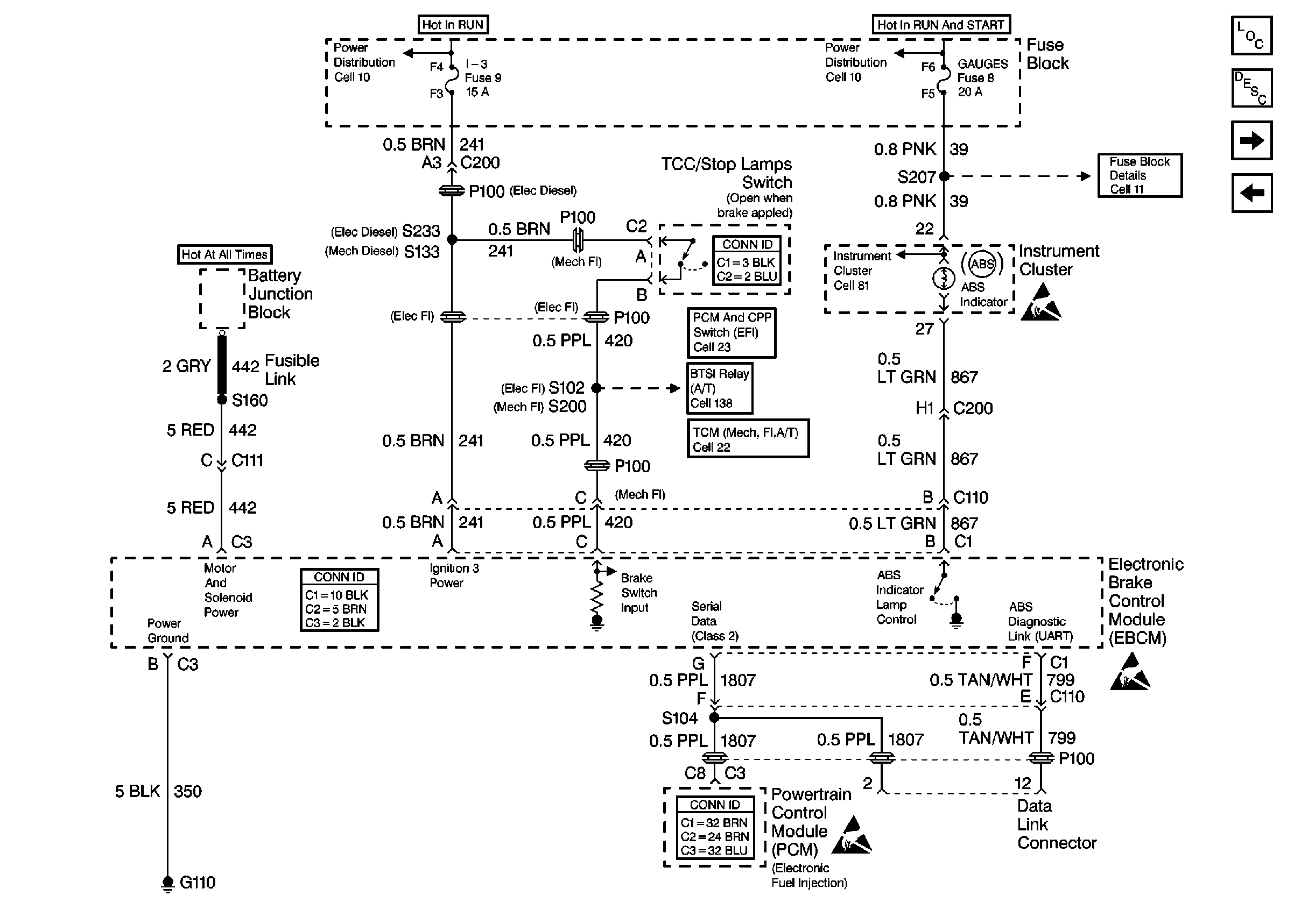
🢒 Cell 44: Diesel, ABS Power and Grounding, DLC Output
Cell 44: Diesel, ABS Power and Grounding, DLC Output
Cell 44: Diesel, ABS Power and Grounding, DLC Output
ABS Components P42
ABS Description
Cell 44: ABS Inputs and Outputs
Cell 44: Gas, ABS Power and Grounding, DLC Output
Cell 10: Battery, Starter, and Junction Block
Cell 10: Ignition Switch and Fuse Block
Cell 10: Ignition Switch and Fuse Block
Cell 11: Gauges fuse
Handling ESD Sensitive Parts Notice
Cell 81: Indicators
Cell 23: A/T Controls 1 - Stoplamp/TCC Switch, Internal Solenoids
Cell 138: P42 BTSI Circuit
Cell 22:A/T Controls 3 - Internal Solenoids and Stoplamp Switch
Handling ESD Sensitive Parts Notice
Handling ESD Sensitive Parts Notice