GM Service Manual Online
For 1990-2009 cars only
Makes
🢒
Chevrolet
🢒
1998
🢒
Chevy P42 Commercial Chassis
🢒 Cell 81: Indicators
Cell 81: Indicators
Cell 81: Indicators
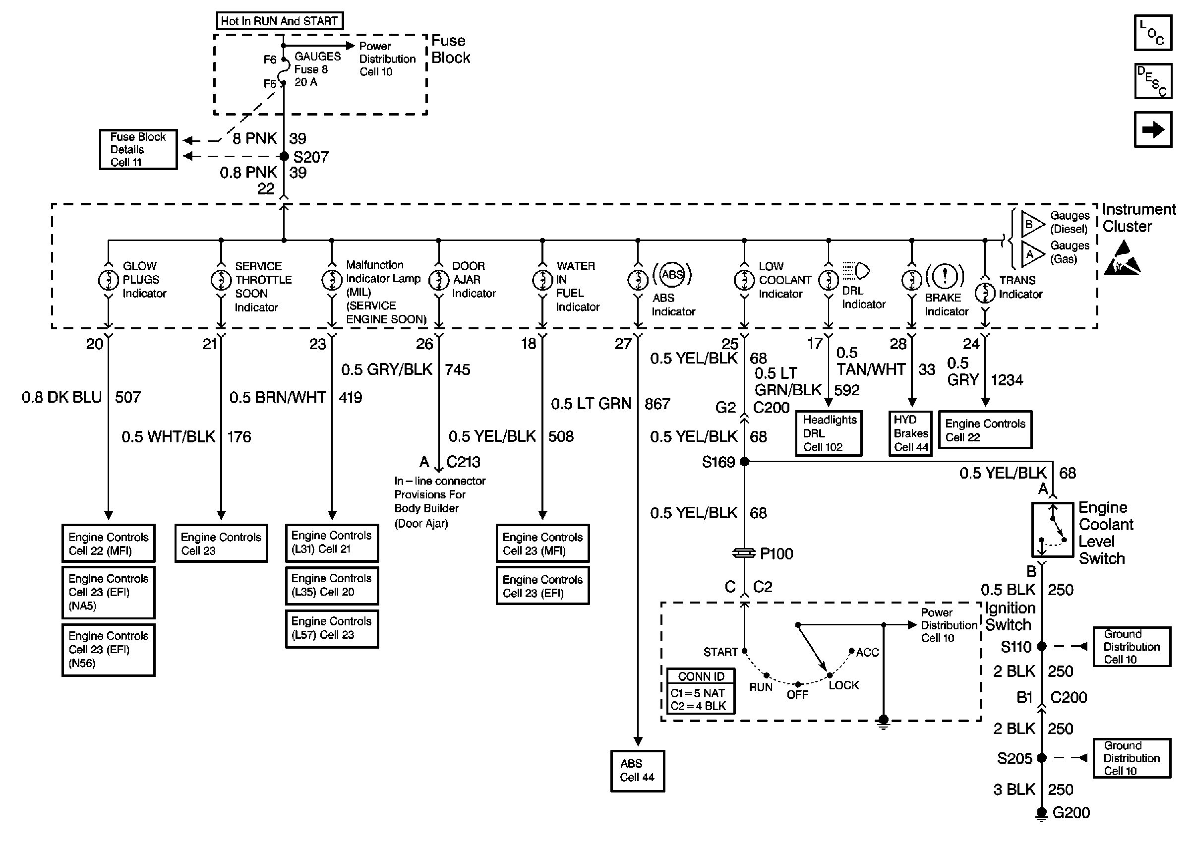
Instrument Panel, Gages, and Console Component Views P42
Instrument Cluster Circuit Description
Cell 81: Indicators and Illumination Lamps
Cell 10: Ignition Switch and Fuse Block
Cell 11: Gauges fuse
Cell 81: Gauges [L57]
Cell 81: Gauges [L31, L35]
Handling ESD Sensitive Parts Notice
Cell 22: Glowplug Control
Cell 23: Glowplug Controls 2 - Federal Emissions
Cell 23: Glowplug Control (California)
Cell 23: PCM Power and Grounding, MIL, and DLC
Cell 21: Power and Grounding
Cell 20: Power and Grounding
Cell 23: PCM Power and Grounding, MIL, and DLC
Cell 22: Fuel Controls 2 - Fuel Heater, Water Sensor, Cold Advance
Cell 23: Fuel Controls 2 - Fuel Heater, Temp. Sensor, Water in Fuel Sensor
Cell 102: DRL Indicator
Cell 41: Brake Warning System - US
Cell 22:A/T Controls 1 - Power and Grounding, DLC
Cell 14: S110 [L57]
Cell 44: Gas, ABS Power and Grounding, DLC Output
Cell 14: G200