GM Service Manual Online
For 1990-2009 cars only
Makes
🢒
Chevrolet
🢒
2000
🢒
Corvette
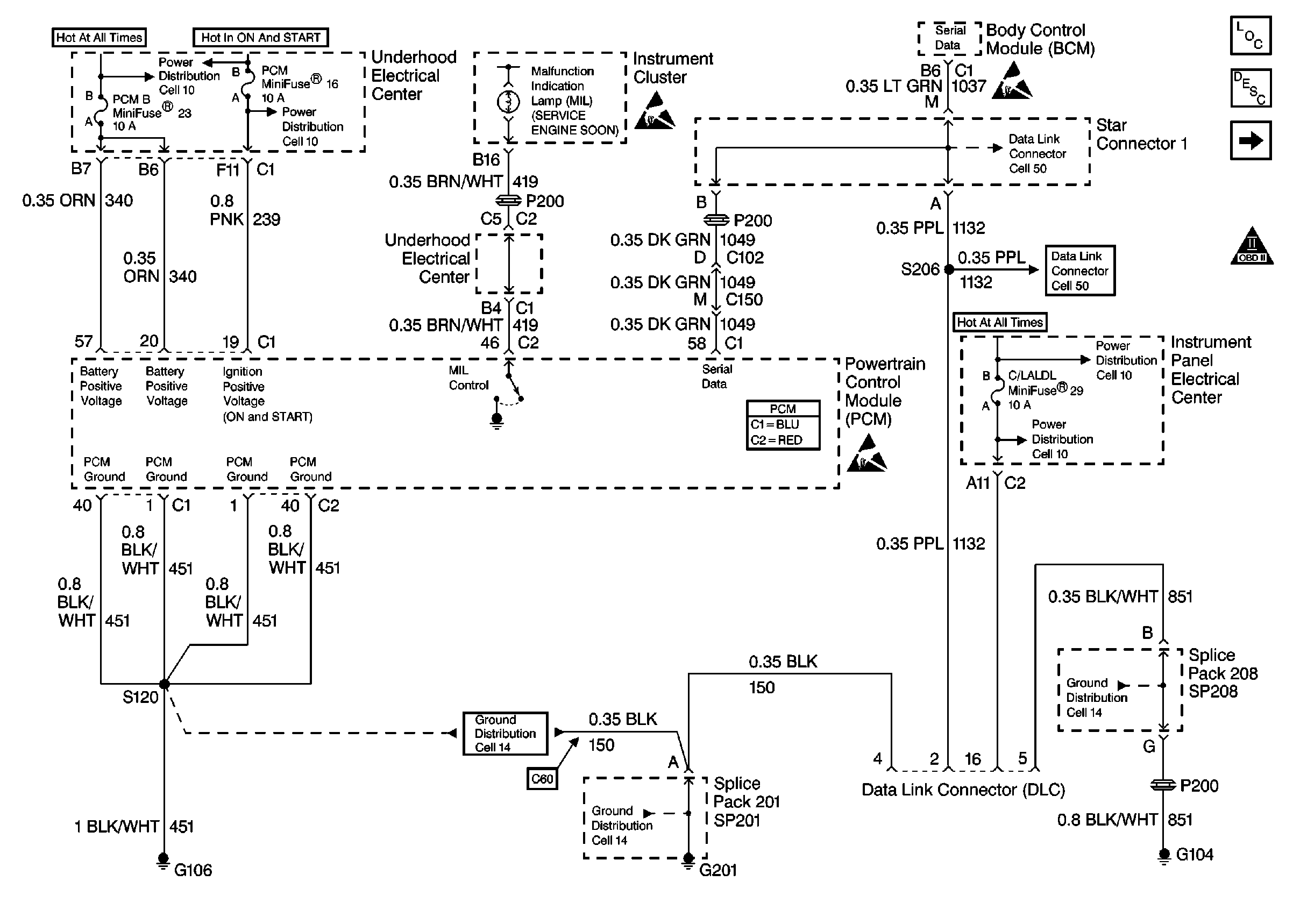
🢒 Cell 20: Power, Ground, DLC and MIL
Cell 20: Power, Ground, DLC and MIL
Cell 20: Power, Ground, DLC and MIL
Engine Controls Components
Powertrain Control Module Description
Cell 20: Ignition Coil/Module Cylinders 1 and 3
OBD II Symbol Description Notice
Handling ESD Sensitive Parts Notice
Class 2 Serial Data Cell 50
Class 2 Serial Data Cell 50
Cell 10: I/P Fuses 25, 23, 29, Relay 42
Cell 10: I/P Fuses 25, 23, 29, Relay 42
Cell 14: SP102, SP208, G104
Handling ESD Sensitive Parts Notice
Powertrain Control Module Connector End Views
Cell 14: SP201, SP203, G201
Ground Distribution Schematics
Handling ESD Sensitive Parts Notice
Cell 10: U/H Fuses 16, 19, Relay 42
Cell 10: U/H Fuses 52, 53, 4, 3, 23