GM Service Manual Online
For 1990-2009 cars only
Makes
🢒
Chevrolet
🢒
2000
🢒
Corvette
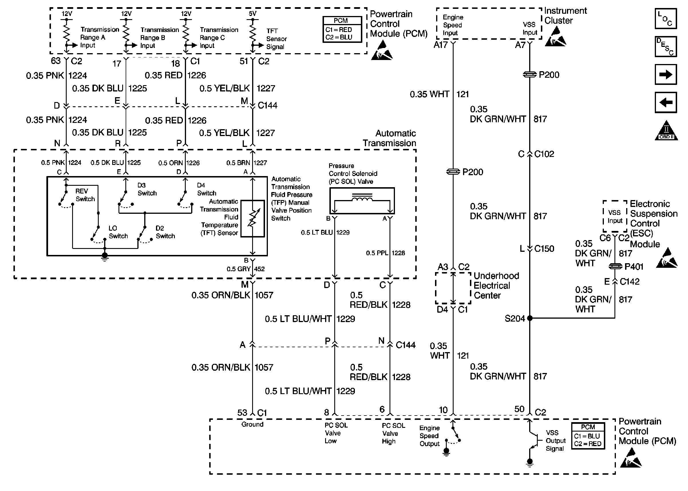
🢒 Cell 20: Automatic Transmission Controls and VSS Output
Cell 20: Automatic Transmission Controls and VSS Output
Cell 20: Automatic Transmission Controls and VSS Output
Engine Controls Components
Cell 20: Park Neutral Position Switch
Cell 20: Automatic Transmission Controls
OBD II Symbol Description Notice
Handling ESD Sensitive Parts Notice
Handling ESD Sensitive Parts Notice
Handling ESD Sensitive Parts Notice
Powertrain Control Module Connector End Views
Handling ESD Sensitive Parts Notice
Powertrain Control Module Connector End Views