GM Service Manual Online
For 1990-2009 cars only
Makes
🢒
Chevrolet
🢒
2000
🢒
Corvette
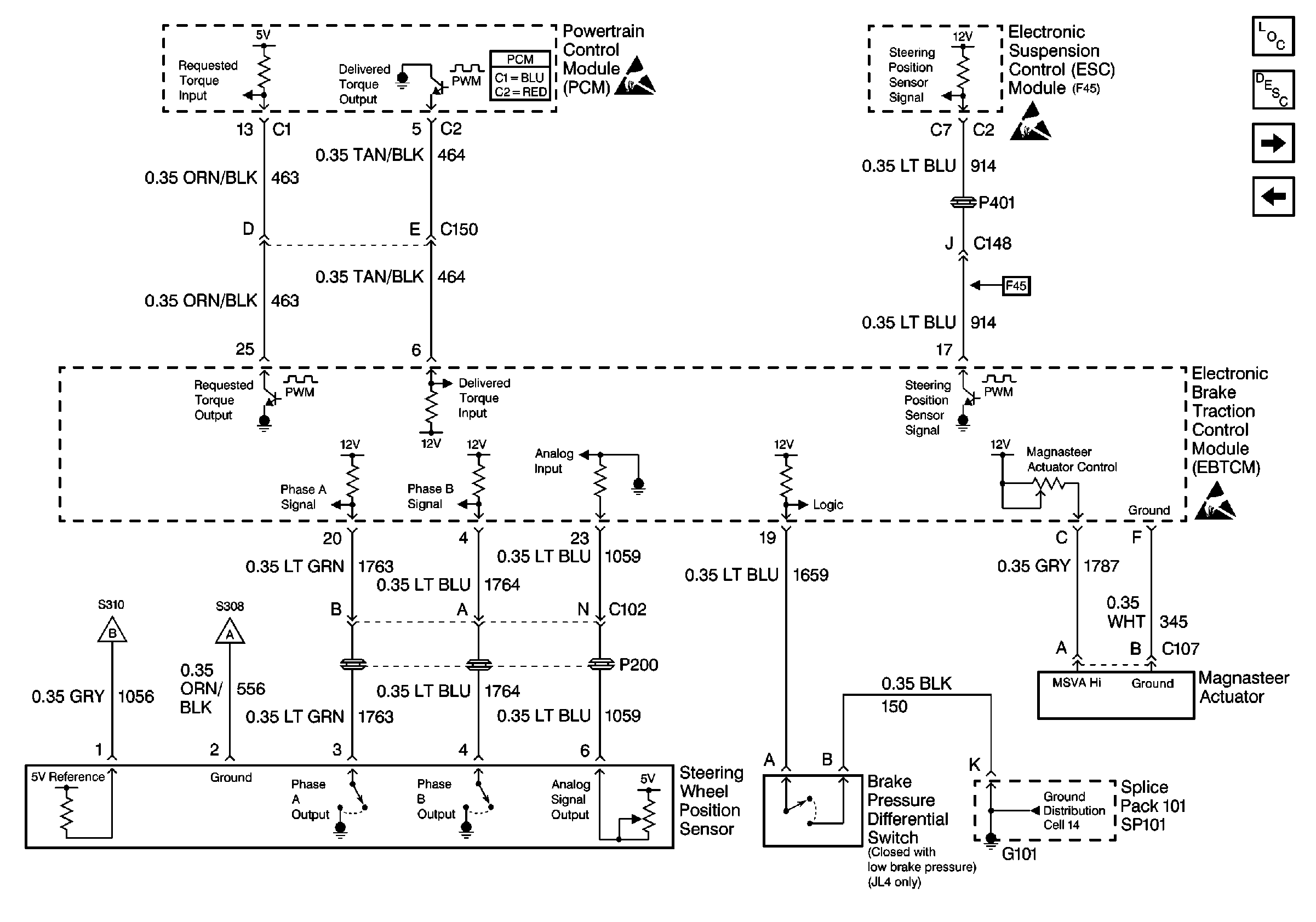
🢒 Cell 44: Magnasteer System (JL4)
Cell 44: Magnasteer System (JL4)
Cell 44: Magnasteer System (JL4)
ABS Components
ABS Description
Cell 44: Miscellaneous Sensor Inputs (JL4)
Cell 44: Power and Ground
Handling ESD Sensitive Parts Notice
Handling ESD Sensitive Parts Notice
Cell 14: SP101, SP100, G101, G102
Cell 44: Miscellaneous Sensor Inputs (JL4)
Cell 44: Miscellaneous Sensor Inputs (JL4)
Powertrain Control Module Connector End Views
Handling ESD Sensitive Parts Notice