GM Service Manual Online
For 1990-2009 cars only
Makes
🢒
Chevrolet
🢒
2000
🢒
Corvette
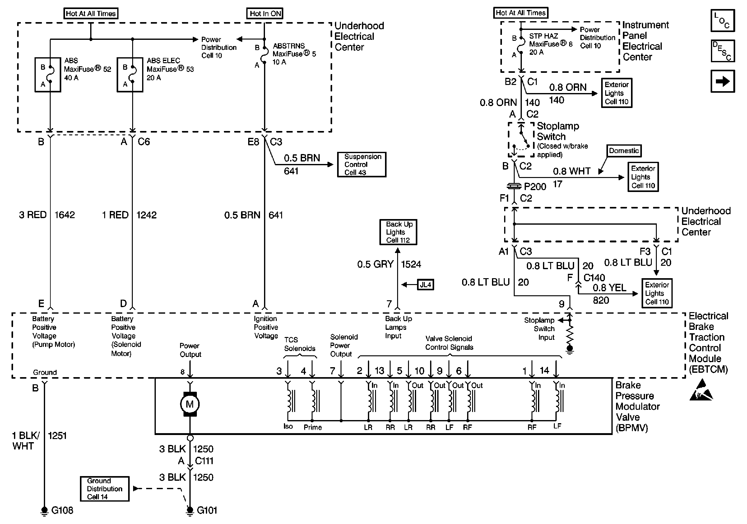
🢒 Cell 44: Power and Ground
Cell 44: Power and Ground
Cell 44: Power and Ground
ABS Components
ABS Description
Cell 44: Magnasteer System (JL4)
Cell 10: I/P Fuses 28, 8, 1, 7, Relay 45
Handling ESD Sensitive Parts Notice
Cell 14: SP101, SP100, G101, G102
Cell 43: Power, Ground and DLC
Cell 10: U/H Fuses 52, 53, 4, 3, 23
Cell 110: Hazard Warning and Turn Signal Switches
Cell 110: Hazard Warning and Turn Signal Switches
Cell 110: Stoplamp Switch
Cell 112