GM Service Manual Online
For 1990-2009 cars only
Makes
🢒
Chevrolet
🢒
2000
🢒
Corvette
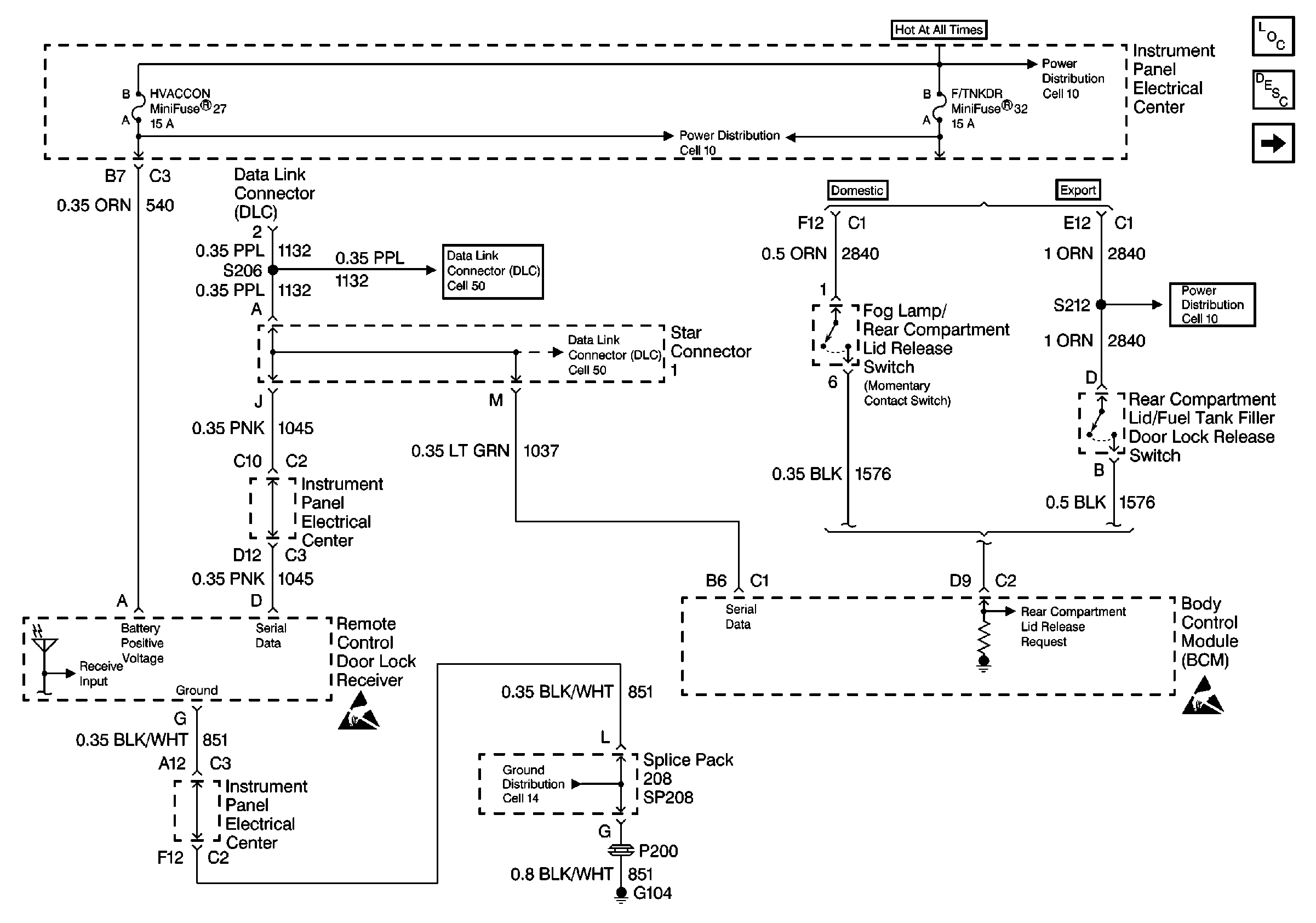
🢒 Cell 134: Power, Ground and DLC
Cell 134: Power, Ground and DLC
Cell 134: Power, Ground and DLC
Body Rear End Components
Cell 134: Rear Compartment Lid Release (Hardtop/Convertible)
Cell 10: I/P Fuses 32, 26, Relay 39
Handling ESD Sensitive Parts Notice
Cell 10: I/P Fuses 51, 27, 17, Relay 41
Class 2 Serial Data Cell 50
Class 2 Serial Data Cell 50
Handling ESD Sensitive Parts Notice
Cell 14: SP102, SP208, G104
Cell 10: I/P Fuses 32, 26, Relay 39