GM Service Manual Online
For 1990-2009 cars only
Makes
🢒
Chevrolet
🢒
2005
🢒
Corvette
🢒
Body
🢒
Wiring Systems
🢒 SIR Schematics
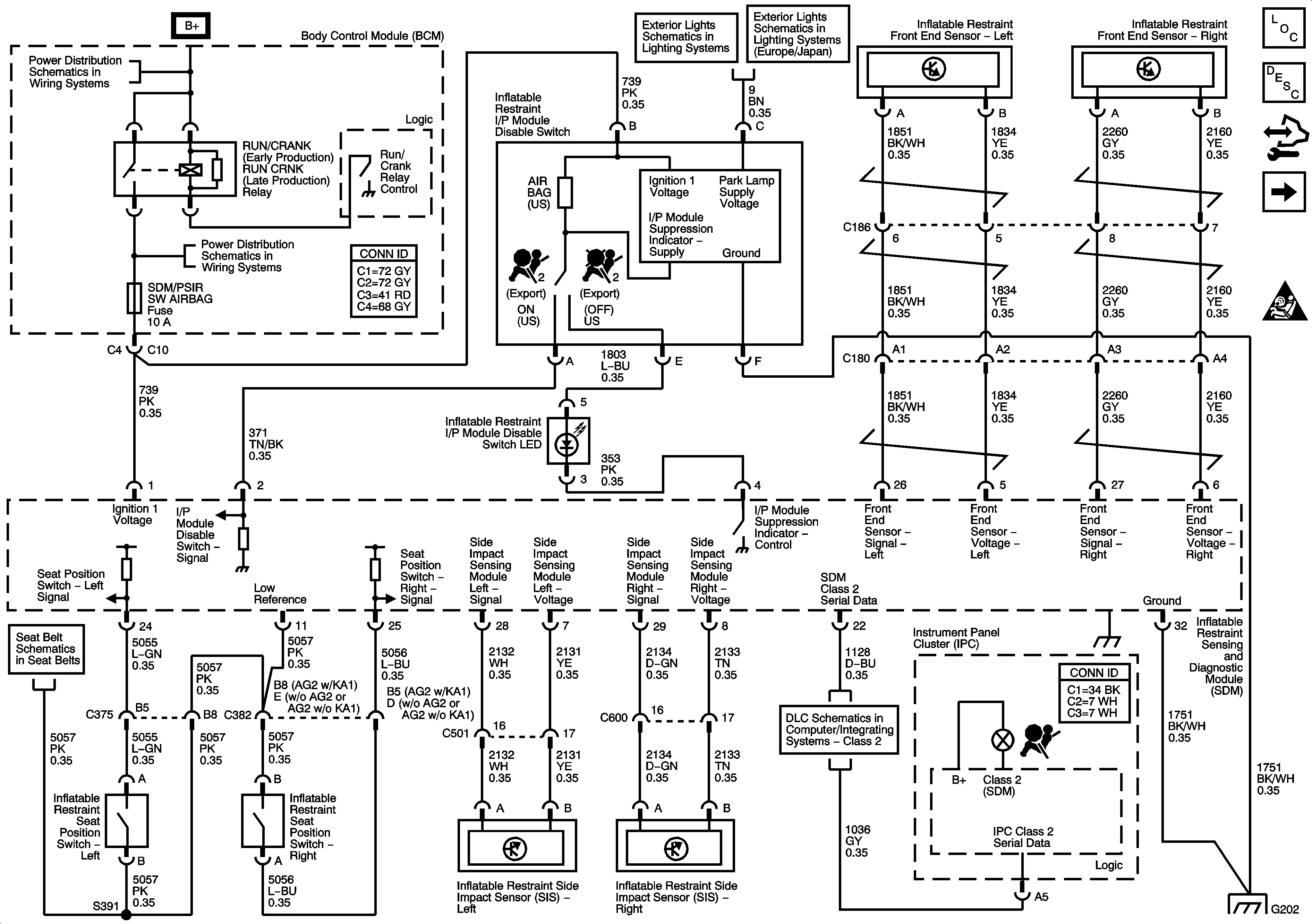
Figure
1:
Ground, Indicator, Power, Sensors and Switches
Master Electrical Component List
SIR System Description and Operation
Control Module References
Deployment Loops
SIR Caution for Zoning
BCM Fuses; CLUSTER, DOOR LOCKS, INTERIOR LIGHTS, HVAC/PWR SND, ISRVM/HVAC, CRUISE SW
Park Lamp Control, Front Park, Marker and Position Lamps
BCM Fuses; HTD SEAT/WIPER, GMLAN DEVICES, ECM, SDM/PSIR SW, Fuse Block-Underhood Fuses; TCM/TRANS, ABS/MRRTD
Seat Belt Schematics
Class 2
G202 1 of 2
Figure
2:
Deployment Loops
Master Electrical Component List
SIR System Description and Operation
Control Module References
Ground,Indicator,Power,Sensors and Switches
SIR Caution for Zoning
SIR Schematic Icons