GM Service Manual Online
For 1990-2009 cars only

Instrument Cluster System Check Index

Step

Problem

Action

1

Problem is with the I/P Clusters Indicator Light(s).

Instrument Cluster System Check

2

Problem is with the I/P Clusters Information Gauge(s).

Instrument Cluster System Check

Instrument Cluster System Check Gauge Check

Step

Action

Normal Result(s)

Abnormal Result(s)*

1

  1. Start the engine.
  2. Observe the engine oil gauge.

Engine oil pressure should read within the normal range.

2

Observe the fuel gauge.

The fuel gauge indicates the correct fuel level.

3

  1. Ensure the engine is at operating temperature.
  2. Observe the engine temperature gauge.

The engine temperature gauge indicates the correct engine temperature.

4

Observe the voltmeter.

Voltmeter indicates a charge of 13 - 14.5 volts.

Volt Gage Inaccurate or Inoperative

6

Drive vehicle at 30 mph (48 km/h) over a known distance.

The speedometer and the odometer operate properly.

    • Speedometer and/or Odometer Inaccurate

* Refer to the appropriate symptom diagnostic table for the applicable abnormal result.

Instrument Cluster System Check Indicator Check

Step

Action

Normal Result(s)

Abnormal Result(s)*

1

  1. Close all of the vehicle's doors.
  2. Leave the safety belt unbuckled.
  3. Verify the gear selector is in the PARK position.
  4. Turn the ignition switch to the ON position.

The vehicle performs a bulb check on the indicators. The following indicators illuminate briefly:

   • 

ABS

   • 

Air Bag

   • 

Fasten Belts

   • 

Battery Charge

   • 

Check Gauges

   • 

Park Brake

   • 

Security

   • 

Service Engine Soon

   • 

For Diesels the following indicators also illuminate briefly:

       - Low Coolant Level
       - Water In Fuel
    • ABS Diagnostic System Check

2

  1. Buckle the driver's safety belt.
  2. Observe the fasten safety belt indicator.

The fasten safety belt indicator is off.

Fasten Safety Belt Indicator/Chime Always On

3

Apply the park brake.

The park brake indicator illuminates.

Brake Warning Indicator Always On

4

   • 

Operate the left turn signal.

   • 

Operate the right turn signal.

Each turn signal indicator flashes.

Turn Signal Indicators Inoperative

5

   • 

Turn the park lights on.

   • 

Unapply the Parking Brake.

   • 

Apply the park brake.

   • 

The DRL indicator illuminates with the Park Brake unapplied.

   • 

The DRL indicator turns off when the Park Brake is applied.

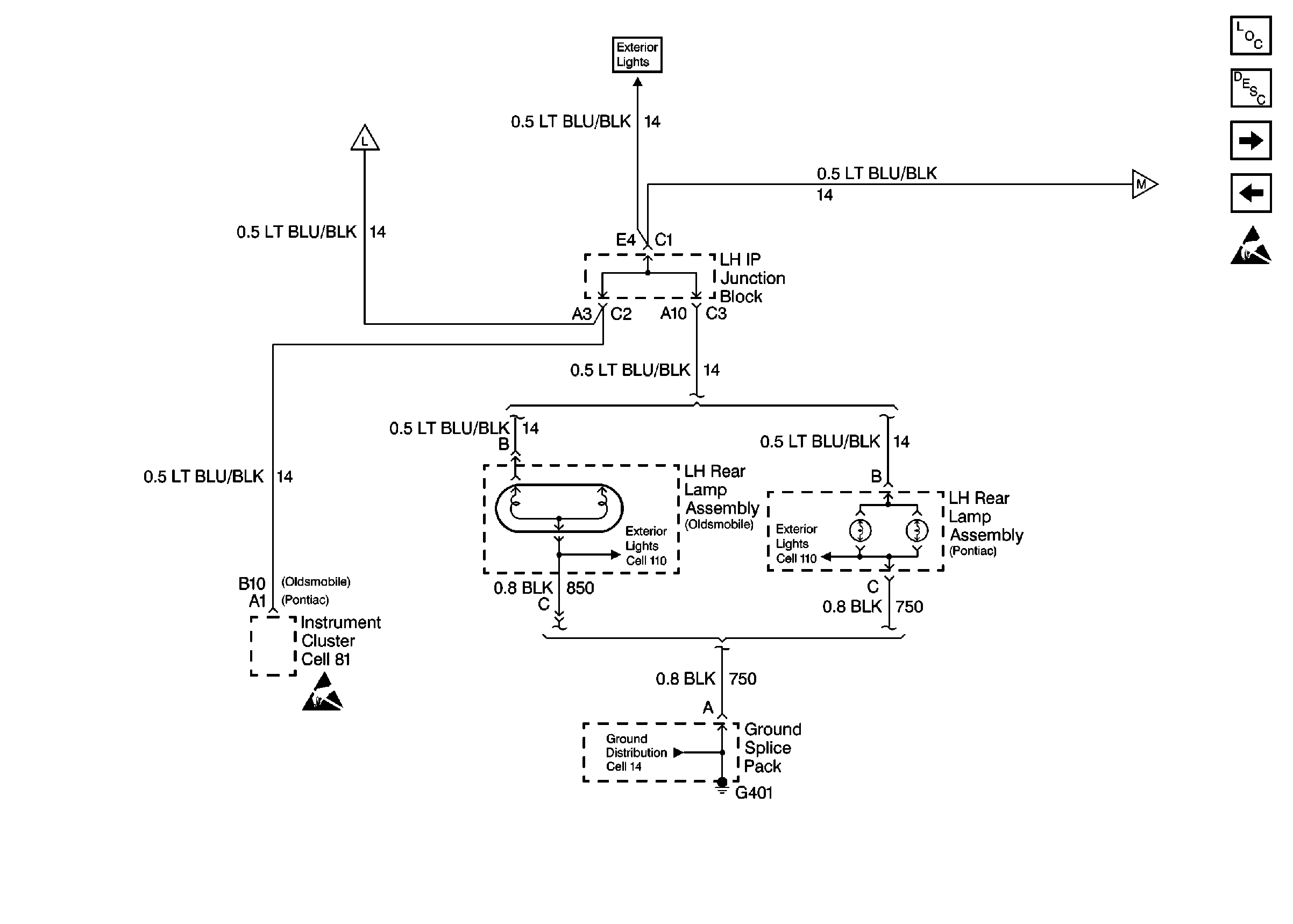
Daytime Running Lamps (DRL) Indicator Inoperative

6

Turn the headlights on.

The IP Cluster illumination turns on and dims to the setting on the dimmer control.

Instrument Panel Lamps Inoperative

7

Adjust the instrument panel dimmer control.

The IP Cluster illumination varies based on the dimmer control adjustment.

Instrument Panel Lamps Do Not Dim

8

Turn the high beam headlamps on.

The high beam indicator illuminates.

High Beam Indicator Inoperative

9

Observe the Service Engine Soon indicator.

Service Engine Soon indicator is off.

10

Observe the battery charge indicator.

The battery charge indicator is off.

Charge Indicator Always On

11

Observe the Air Bag indicator.

The Air Bag indicator is off.

SIR Diagnostic System Check

12

Observe the ABS indicator.

The ABS indicator is off.

Diagnostic System Check in ABS

13

Observe the SECURITY indicator.

The SECURITY indicator is off.

Diagnostic System Check - Theft Deterrent

14

Turn the hazard flashers on.

Both turn indicators flash.

* Refer to the appropriate symptom diagnostic table for the applicable abnormal result.