GM Service Manual Online
For 1990-2009 cars only
Makes
🢒
Chevrolet
🢒
1998
🢒
Express
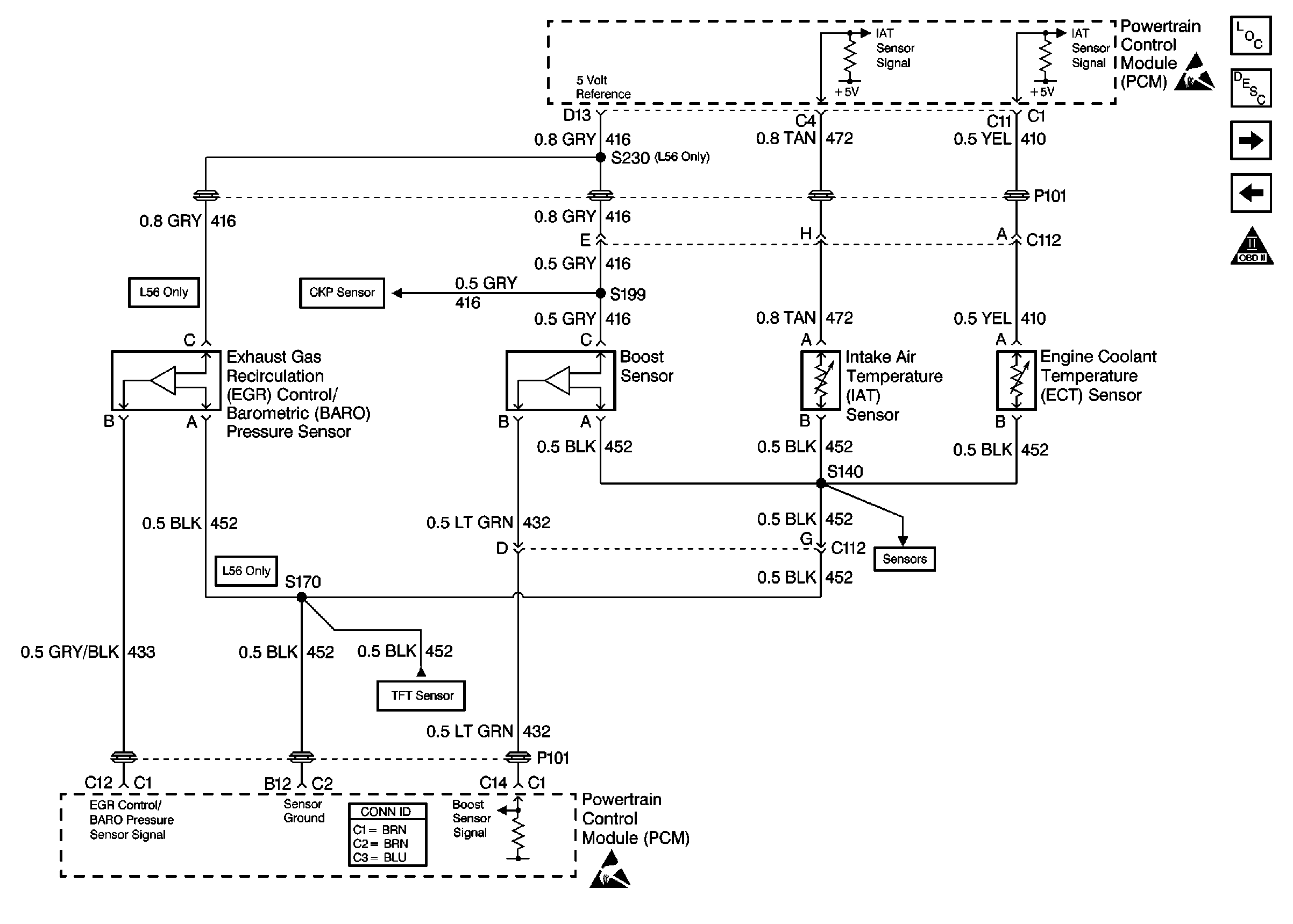
🢒 Engine Sensors
Engine Sensors
Engine Sensors
Ignition System
Ignition System
Ignition System
OBD II Symbol Description Notice
Ignition System
VSS Controls