GM Service Manual Online
For 1990-2009 cars only
Makes
🢒
Chevrolet
🢒
1998
🢒
Express
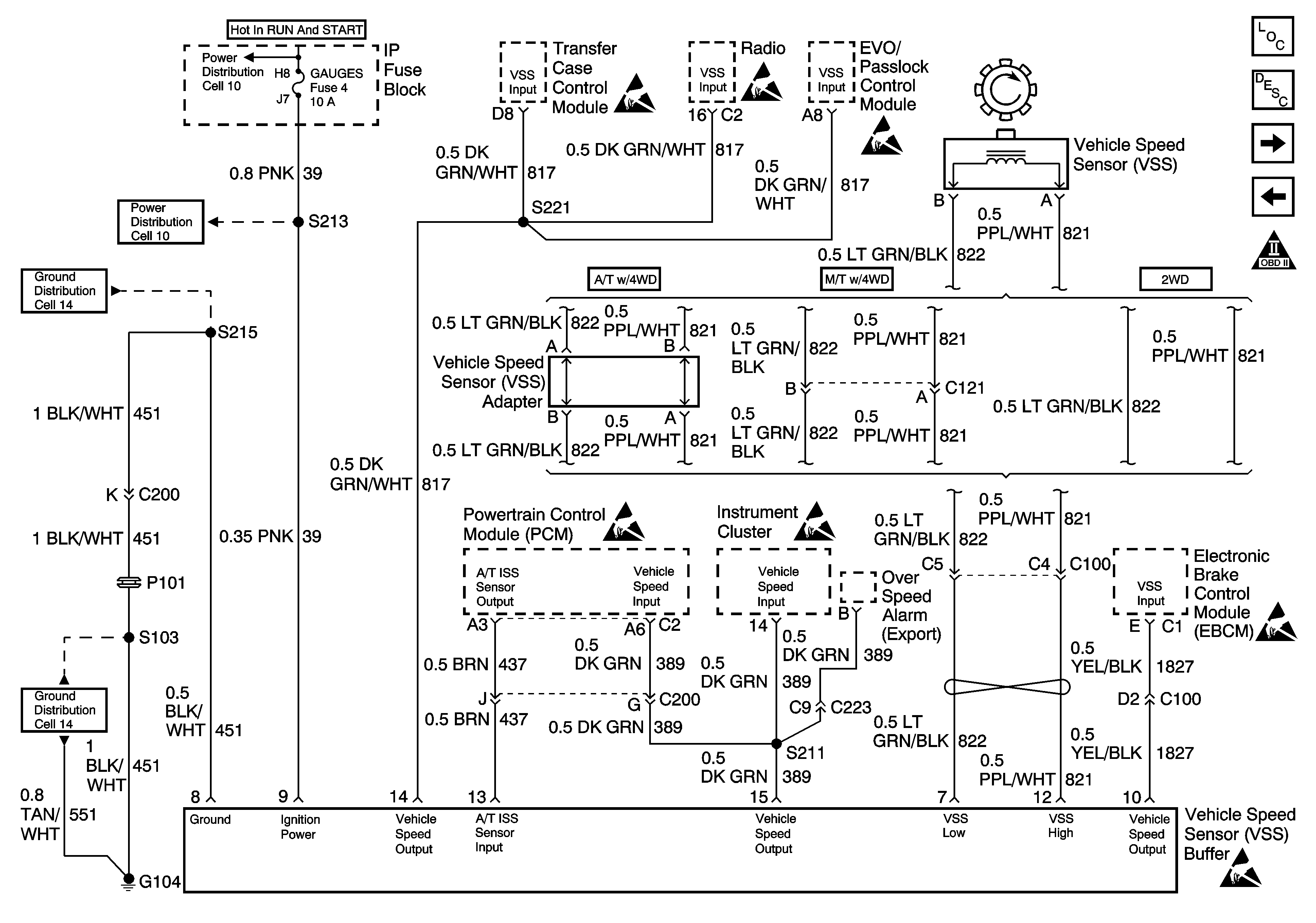
🢒 VSS Controls
VSS Controls
VSS Controls
Cell 10: IGN A Fuse and Ignition Switch
Cell 11: G104 Diesel
Cell 10: GAUGES Fuse
Cell 11: G104 Diesel
Handling ESD Sensitive Parts Notice
Handling ESD Sensitive Parts Notice
Handling ESD Sensitive Parts Notice
Handling ESD Sensitive Parts Notice
Handling ESD Sensitive Parts Notice
Handling ESD Sensitive Parts Notice
Handling ESD Sensitive Parts Notice
OBD II Symbol Description Notice
Engine Sensors
Transmission Controls