GM Service Manual Online
For 1990-2009 cars only
Makes
🢒
Chevrolet
🢒
1998
🢒
Express
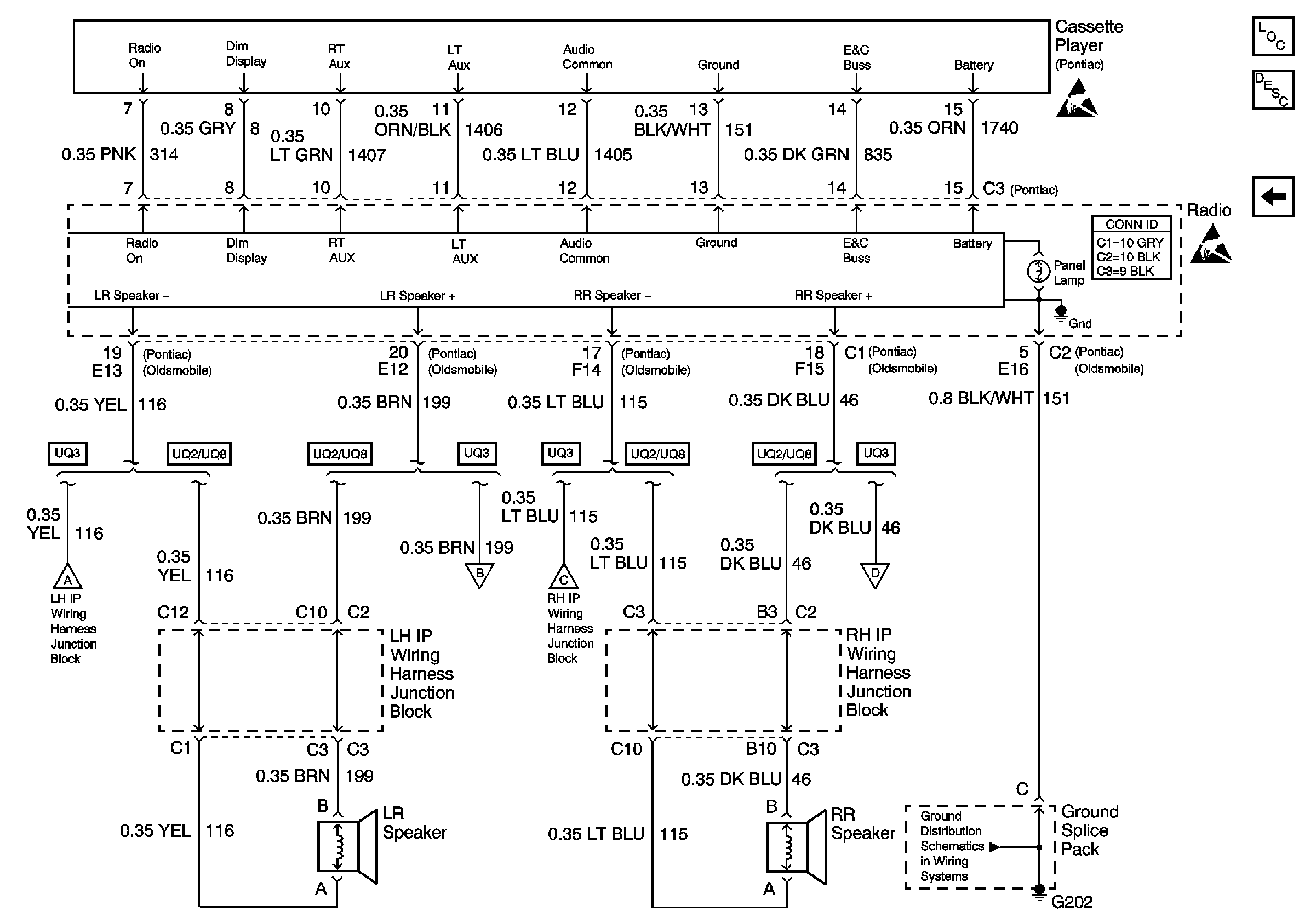
🢒 Cassette Controls, Ground, and Rear Speakers
Cassette Controls, Ground, and Rear Speakers
Cassette Controls, Ground, and Rear Speakers
Entertainment Components
Radio/Audio System Description
Cell 150: Pontiac w/Remote Cassette
Cell 150: Oldsmobile
Ground Distribution Schematics
Handling ESD Sensitive Parts Notice
Handling ESD Sensitive Parts Notice