GM Service Manual Online
For 1990-2009 cars only
Makes
🢒
Chevrolet
🢒
1998
🢒
Express
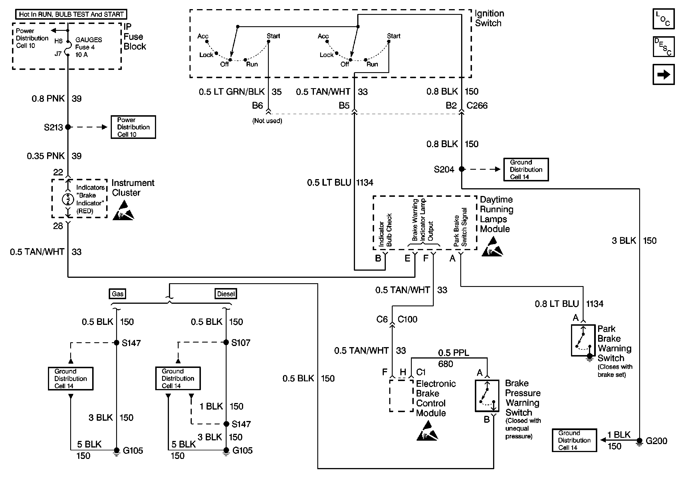
🢒 Ignition Switch, DRL Module, G105 and G200
Ignition Switch, DRL Module, G105 and G200
Ignition Switch, DRL Module, G105 and G200
Hydraulic Brakes Components
Brake Warning System Circuit Description
Handling ESD Sensitive Parts Notice
Cell 14: G200 (1 of 4)
Cell 10: GAUGES Fuse
Cell 14: G105 (1 of 2)
Cell 14: G105 (1 of 2)
Handling ESD Sensitive Parts Notice
Ignition Switch, EBCM, Brake Pressure Warning Switch, G105 and G200