GM Service Manual Online
For 1990-2009 cars only
Makes
🢒
Chevrolet
🢒
1998
🢒
Express
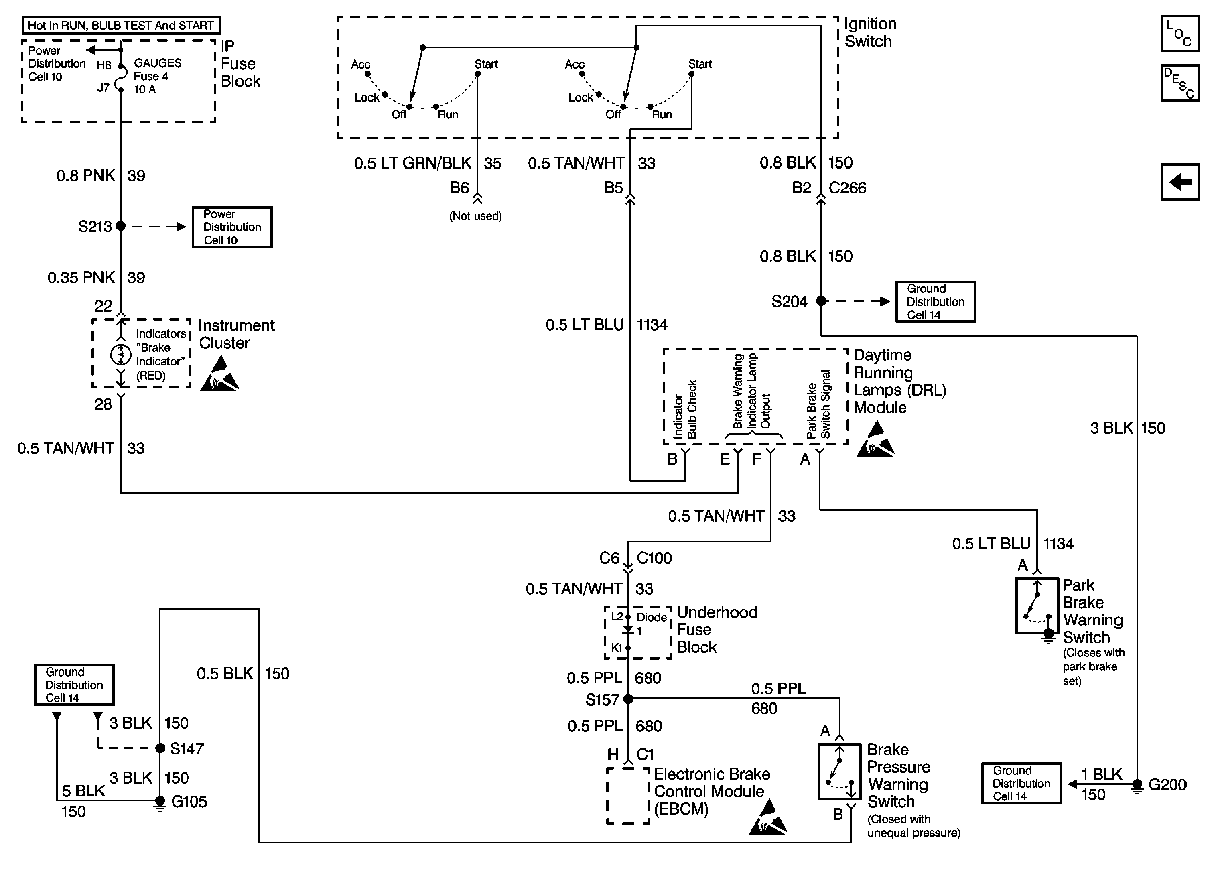
🢒 Ignition Switch, EBCM, Brake Pressure Warning Switch, G105 and G200
Ignition Switch, EBCM, Brake Pressure Warning Switch, G105 and G200
Ignition Switch, EBCM, Brake Pressure Warning Switch, G105 and G200
Handling ESD Sensitive Parts Notice
Cell 14: G200 (1 of 4)
Cell 10: GAUGES Fuse
Cell 14: G105 (1 of 2)
Handling ESD Sensitive Parts Notice
Ignition Switch, DRL Module, G105 and G200