GM Service Manual Online
For 1990-2009 cars only
Makes
🢒
Chevrolet
🢒
1998
🢒
Express
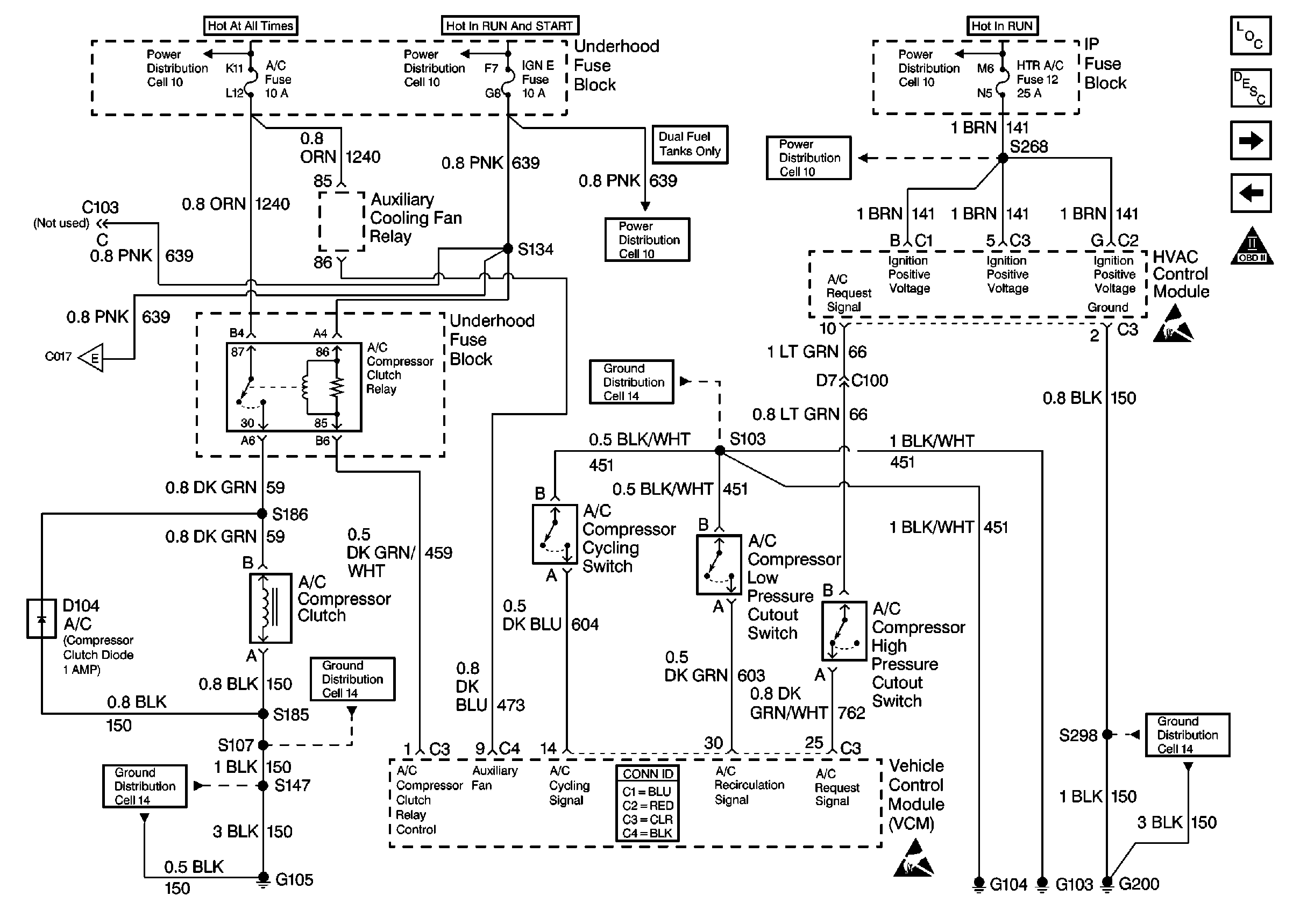
🢒 AC Controls
AC Controls
AC Controls
Alternative Fuel Connector (1 of 2)
Transmission Controls
Cell 10: ECM-B, HORN and A/C COMP Fuses
Cell 10: IGN B Fuse and Ignition Switch
Cell 10: BRAKE and HTR-A/C Fuses
Cell 10: IGN E Fuse
Cell 14: G103 and G104
Cell 14: G105 (1 of 2)
VCM Connector End Views
Handling ESD Sensitive Parts Notice
Cell 14: G200 (4 of 4)
OBD II Symbol Description Notice