GM Service Manual Online
For 1990-2009 cars only
Makes
🢒
Chevrolet
🢒
1999
🢒
Express
🢒
Body and Accessories
🢒
Cruise Control
🢒 Cruise Control Schematics
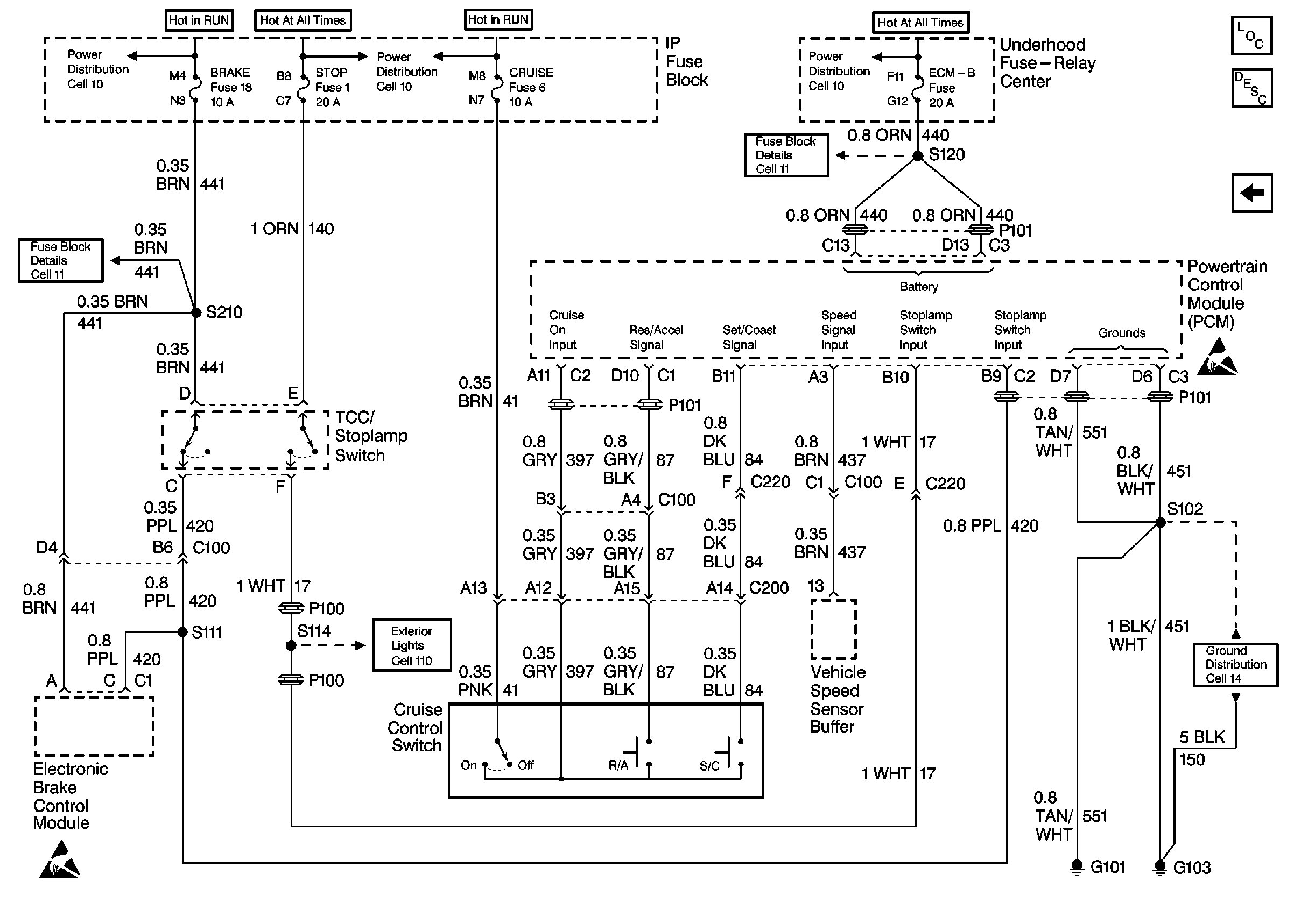
Figure
1:
Cell 34: Gasoline Engine
Cruise Control Components
Cruise Control System Description
Handling ESD Sensitive Parts Notice
Exterior Lights Schematics Domestic
Radio/Audio System Schematics
Ground Distribution Schematics Domestic
Ground Distribution Schematics Domestic
Handling ESD Sensitive Parts Notice
Handling ESD Sensitive Parts Notice
Figure
2:
Cell 34: Diesel Engine
Cruise Control Components
Cruise Control System Description
Handling ESD Sensitive Parts Notice
Fuse Block Schematics Domestic
Power Distribution Schematics Domestic
Power Distribution Schematics Domestic
Handling ESD Sensitive Parts Notice
Exterior Lights Schematics Domestic
Ground Distribution Schematics Domestic