GM Service Manual Online
For 1990-2009 cars only
Makes
🢒
Chevrolet
🢒
2000
🢒
Express
🢒
Brakes
🢒
Antilock Brake System
🢒 Antilock Brake System Schematics
Antilock Brake System Schematics Domestic
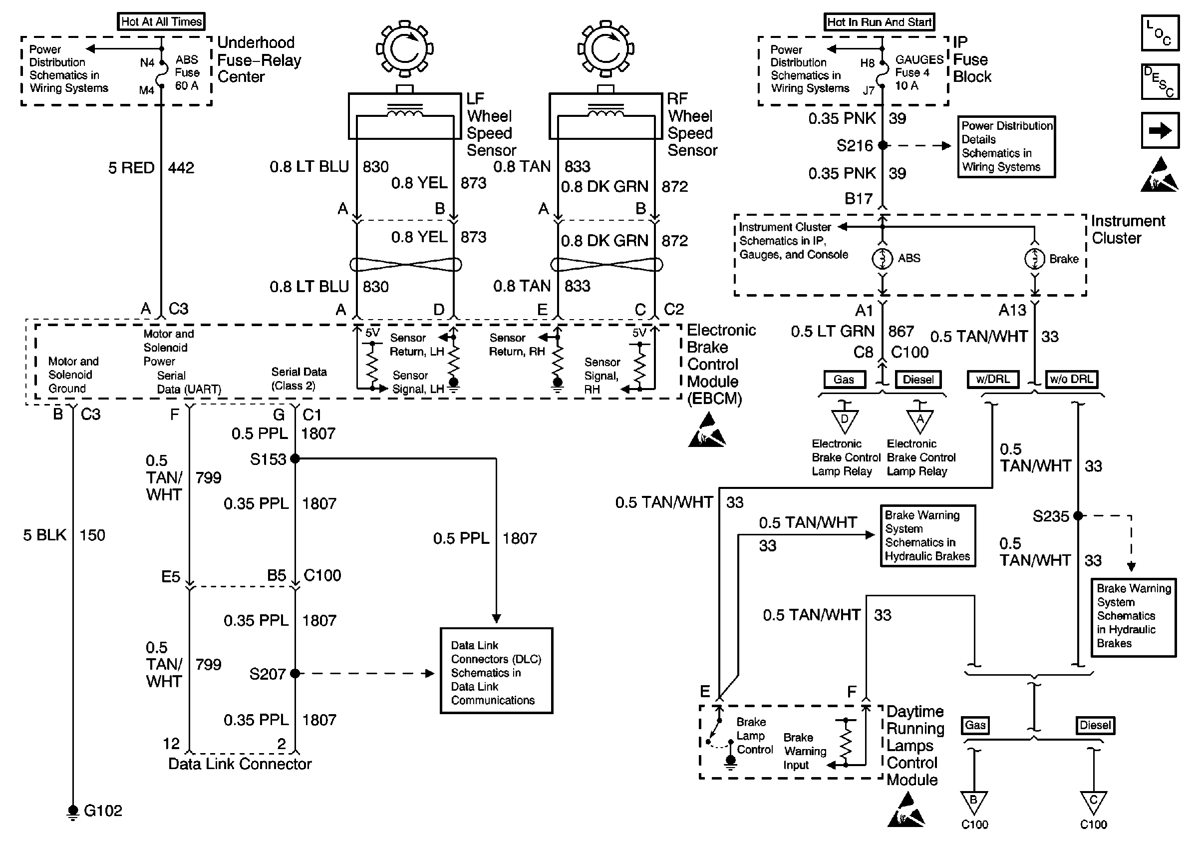
Figure
1:
ABS System Schematics (IP, Wheel Speed Sensors, and EBCM)
ABS Components Domestic
ABS Description
Cell 44: PWR, GND, And WSS (LH, Gas)
IGN A, IGN B Fuses, and Ignition Switch
GAUGES Fuse
GAUGES Fuse, WATER-IN-FUEL Indicator Sensor, G103
PWR, Switch and Alarm Delay Module
G103 (4.3L, 5.0L, and 5.7L Engines)
G100, G102, G104, G105, G106, G110, G112, G300
Handling ESD Sensitive Parts Notice
Handling ESD Sensitive Parts Notice
Handling ESD Sensitive Parts Notice
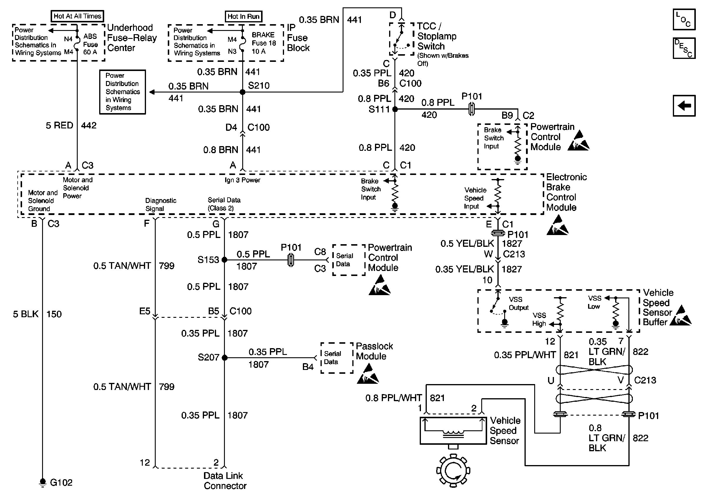
Figure
2:
ABS System Schematics (IP, VCM, EBCM, and VSS)
ABS Components Domestic
ABS Description
Cell 44: PWR, GND, And WSS (LH, Diesel)
Cell 44: PWR, GND, And WSS (RH)
Battery, Auxiliary Battery, and Underhood Fuse/Relay Center
CRUISE, HTR A/C, and BRAKE Fuses
IGN A, IGN B Fuses, and Ignition Switch
Handling ESD Sensitive Parts Notice
Handling ESD Sensitive Parts Notice
Handling ESD Sensitive Parts Notice
Handling ESD Sensitive Parts Notice
Figure
3:
ABS System Schematics (IP, PCM, EBCM, and VSS (Diesel))
ABS Components Domestic
ABS Description
Cell 44: PWR, GND, And WSS (RH)
Battery, Auxiliary Battery, and Underhood Fuse/Relay Center
CRUISE, HTR A/C, and BRAKE Fuses
IGN A, IGN B Fuses, and Ignition Switch
Handling ESD Sensitive Parts Notice
Handling ESD Sensitive Parts Notice
Handling ESD Sensitive Parts Notice
Handling ESD Sensitive Parts Notice
Handling ESD Sensitive Parts Notice
Antilock Brake System Schematics Export
Figure
1:
ABS System Schematics (IP Wheel Speed Sensors, VIM, and EBCM (Export))
ABS Components Export
ABS Description
Cell 44: PWR, GND, And WSS (LH, Gas)
Battery, Auxiliary Battery, and Underhood Fuse/Relay Center
00 GMT600 IP Water-in-Fuel, G103 (Export)
Battery, Auxiliary Battery, and Underhood Fuse/Relay Center
IGN A, IGN B Fuses, and Ignition Switch
GAUGES Fuse
PWR, Switch and Alarm Delay Module
PWR, Switch and Alarm Delay Module (Non DRL)
ABS System Schematics (VCM, ABS Lamp Relay, and VSS (Export))
ABS System Schematics (PCM, ABS Lamp Relay, and VSS (Export) (Diesel))
Handling ESD Sensitive Parts Notice
Handling ESD Sensitive Parts Notice
Handling ESD Sensitive Parts Notice
Figure
2:
ABS System Schematics (VCM, ABS Lamp Relay, and VSS (Export))
ABS Components Export
ABS Description
Cell 44: PWR, GND, And WSS (LH, Diesel)
Cell 44: PWR, GND, And WSS (RH)
CRUISE, HTR A/C, and BRAKE Fuses
IGN A, IGN B Fuses, and Ignition Switch
ABS System Schematics (IP Wheel Speed Sensors, VIM, and EBCM (Export))
ABS System Schematics (IP Wheel Speed Sensors, VIM, and EBCM (Export))
G103 (4.3L, 5.0L, and 5.7L Engines)
G100, G102, G104, G105, G106, G110, G112, G300
Handling ESD Sensitive Parts Notice
Handling ESD Sensitive Parts Notice
Handling ESD Sensitive Parts Notice
Handling ESD Sensitive Parts Notice
Figure
3:
ABS System Schematics (PCM, ABS Lamp Relay, and VSS (Export) (Diesel))
ABS Components Export
ABS Description
Cell 44: PWR, GND, And WSS (RH)
CRUISE, HTR A/C, and BRAKE Fuses
IGN A, IGN B Fuses, and Ignition Switch
ABS System Schematics (IP Wheel Speed Sensors, VIM, and EBCM (Export))
ABS System Schematics (IP Wheel Speed Sensors, VIM, and EBCM (Export))
G103 (4.3L, 5.0L, and 5.7L Engines)
G100, G102, G104, G105, G106, G110, G112, G300
Handling ESD Sensitive Parts Notice
Handling ESD Sensitive Parts Notice
Handling ESD Sensitive Parts Notice
Handling ESD Sensitive Parts Notice