GM Service Manual Online
For 1990-2009 cars only
Makes
🢒
Chevrolet
🢒
2000
🢒
Express
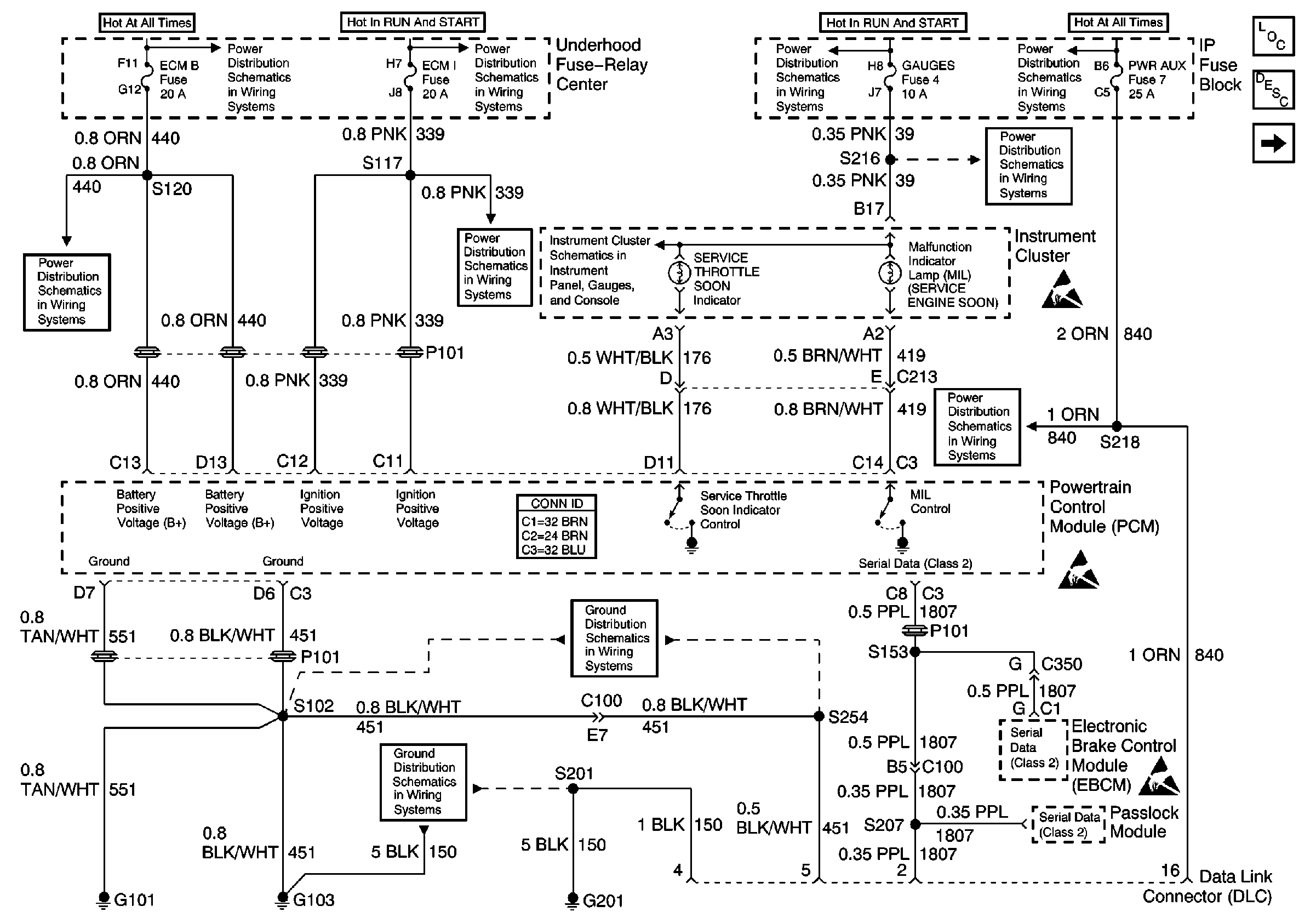
🢒 Fuses, MIL, PCM, DLC, G101, G103, G201
Fuses, MIL, PCM, DLC, G101, G103, G201
Fuses, MIL, PCM, DLC, G101, G103, G201
Engine Controls Components
Powertrain Control Module Description
Glow Plug Controls-Federal Emissions
LIGHTING and BATT Fuses
Battery, Auxiliary Battery, and Underhood Fuse/Relay Center
ECM B, HORN, and A/C Fuses
ECM 1 and IGN E Fuses (6.5L)
GAUGES Fuse
STOP, PWR AUX, CIG LTR, and RADIO B Fuses
IGN A, IGN B Fuses, and Ignition Switch
IGN A, IGN B Fuses, and Ignition Switch
Handling ESD Sensitive Parts Notice
Handling ESD Sensitive Parts Notice
Handling ESD Sensitive Parts Notice
G103 (6.5L Engine)
G101 (Diesel Engine)
GAUGES Fuse, WATER-IN-FUEL Indicator Sensor, G103