GM Service Manual Online
For 1990-2009 cars only
Makes
🢒
Chevrolet
🢒
2000
🢒
Express
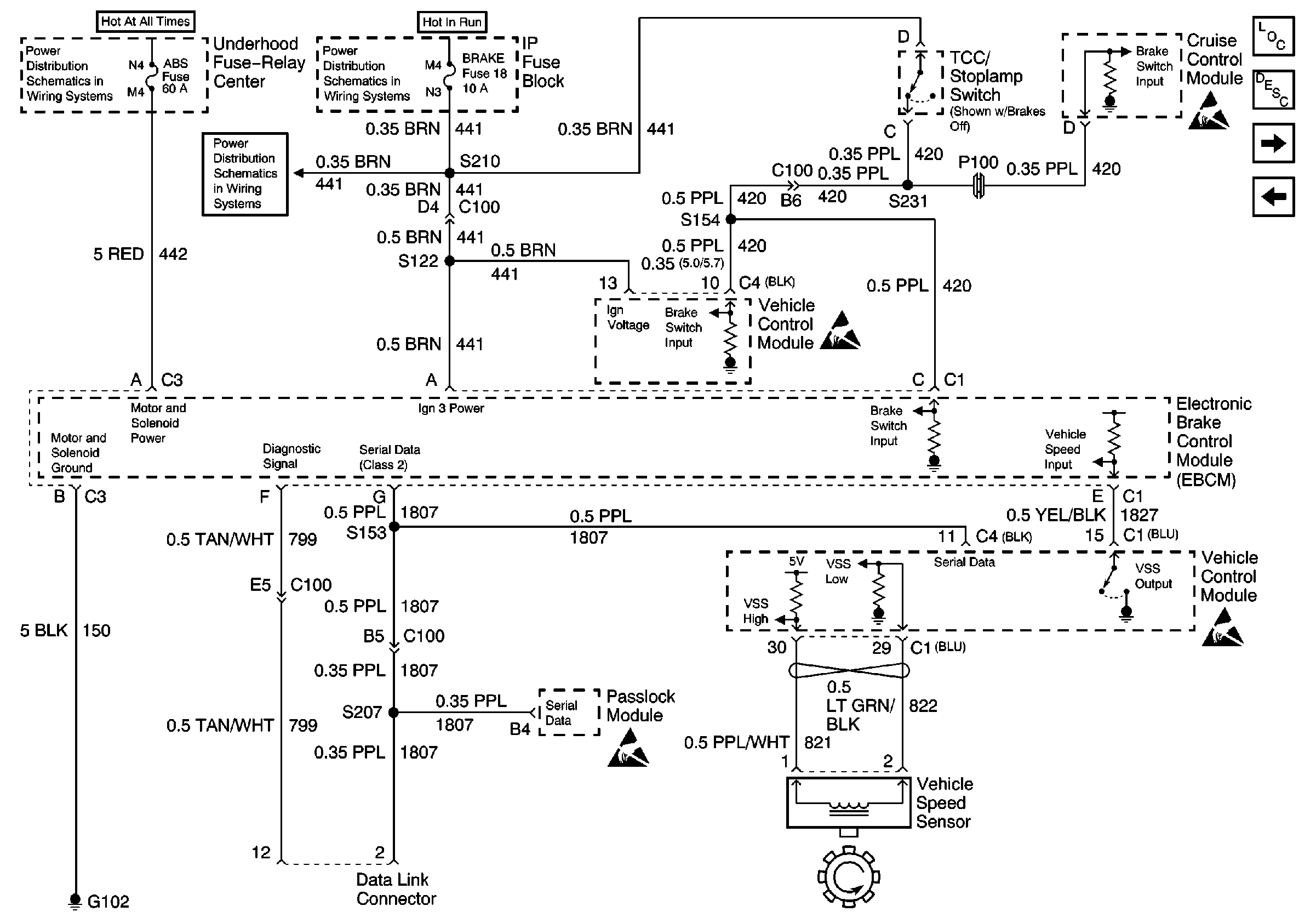
🢒 ABS System Schematics (IP, VCM, EBCM, and VSS)
ABS System Schematics (IP, VCM, EBCM, and VSS)
ABS System Schematics (IP, VCM, EBCM, and VSS)
ABS Components Domestic
ABS Description
Cell 44: PWR, GND, And WSS (LH, Diesel)
Cell 44: PWR, GND, And WSS (RH)
Battery, Auxiliary Battery, and Underhood Fuse/Relay Center
CRUISE, HTR A/C, and BRAKE Fuses
IGN A, IGN B Fuses, and Ignition Switch
Handling ESD Sensitive Parts Notice
Handling ESD Sensitive Parts Notice
Handling ESD Sensitive Parts Notice
Handling ESD Sensitive Parts Notice