GM Service Manual Online
For 1990-2009 cars only
Makes
🢒
Chevrolet
🢒
2001
🢒
Express
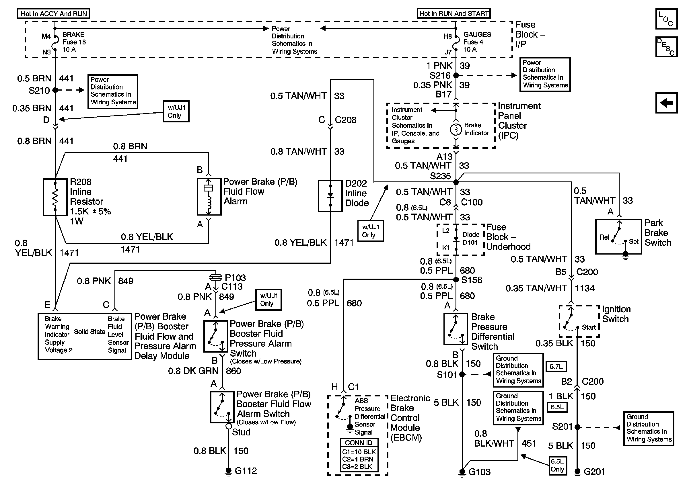
🢒 PWR, Switch and Alarm Delay Module (Non DRL)
PWR, Switch and Alarm Delay Module (Non DRL)
PWR, Switch and Alarm Delay Module (Non DRL)
Master Electrical Component List
Brake Warning System Description and Operation Without DRLs
PWR, GND and DRL Module
Ignition A, Ignition B Fuses, and Ignition Switch
Cruise, Heater A/C, and Brake Fuses
Indicators 1 of 2 (Diesel)
Gauges Fuse
G103 (4.3L, 5.0L, and 5.7L Engines)
G103 (6.5L Diesel Engine)
G201