GM Service Manual Online
For 1990-2009 cars only
Makes
🢒
Chevrolet
🢒
2001
🢒
Express
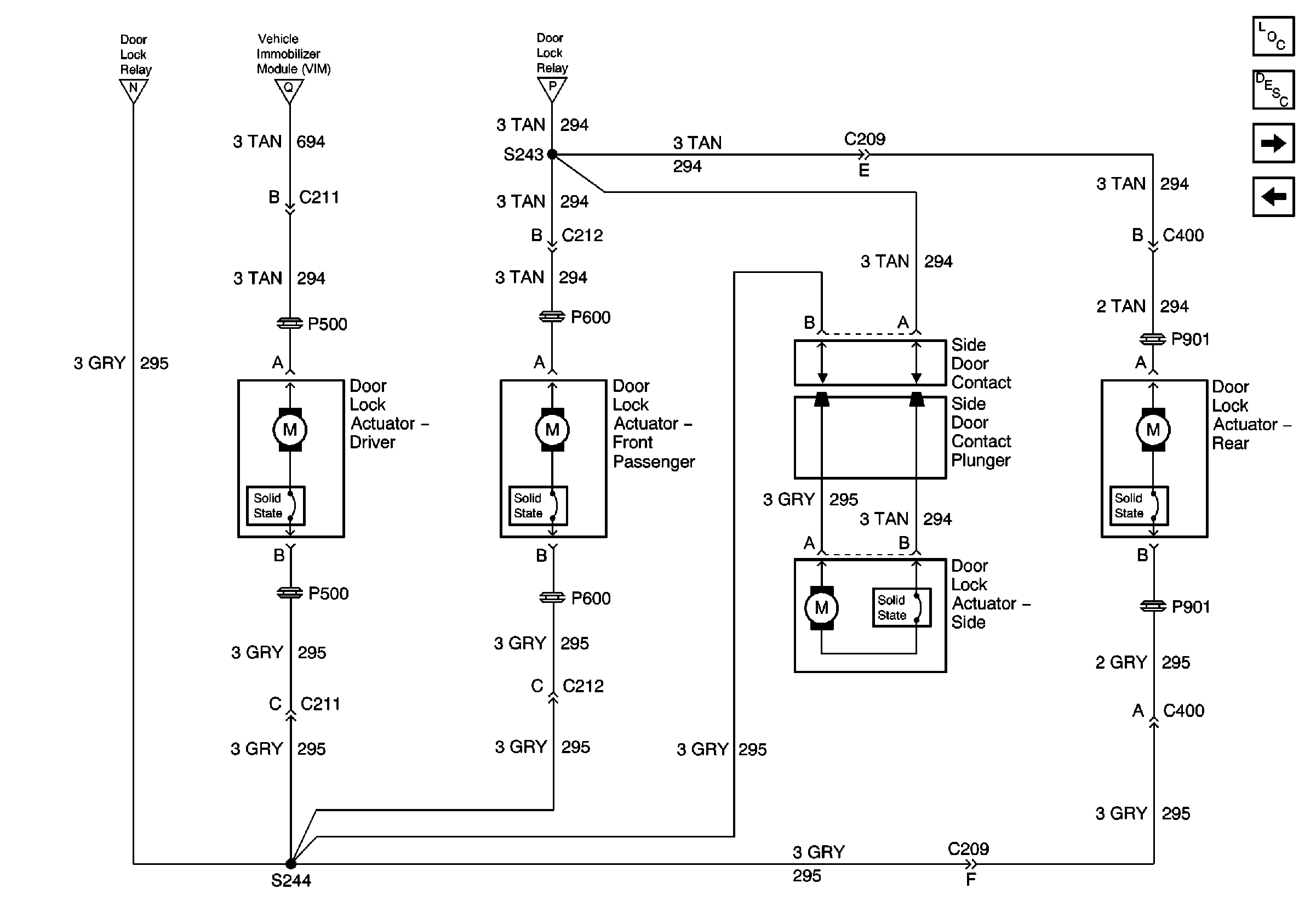
🢒 Door Lock Actuator, Side Door Contacts (Export Only)
Door Lock Actuator, Side Door Contacts (Export Only)
Door Lock Actuator, Side Door Contacts (Export Only)
Master Electrical Component List
Theft Systems Description and Operation
Front Lamps (Export Only)
Power Door Lock Relay, VIM (Export Only)
Power Door Lock Relay, VIM (Export Only)
Power Door Lock Relay, VIM (Export Only)
Power Door Lock Relay, VIM (Export Only)