GM Service Manual Online
For 1990-2009 cars only
Makes
🢒
Chevrolet
🢒
2001
🢒
Express
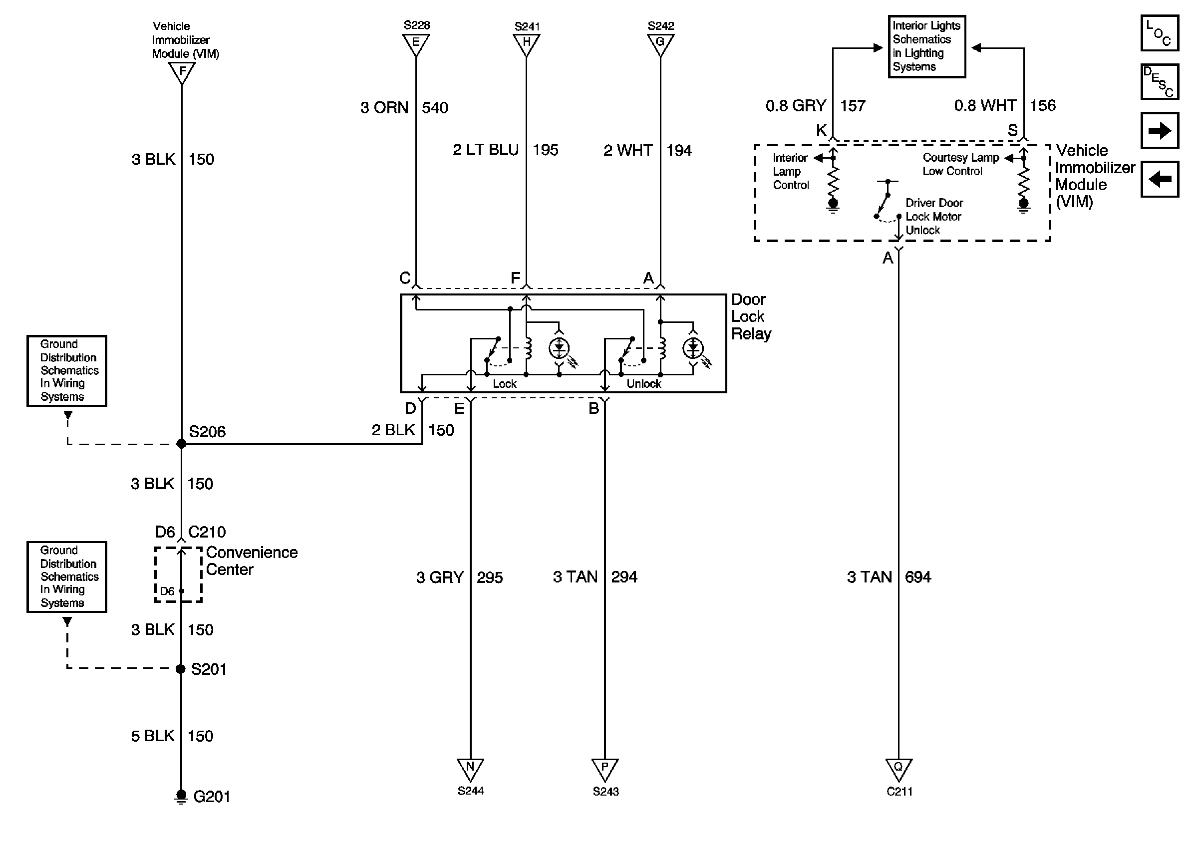
🢒 Power Door Lock Relay, VIM (Export Only)
Power Door Lock Relay, VIM (Export Only)
Power Door Lock Relay, VIM (Export Only)
Master Electrical Component List
Theft Systems Description and Operation
Door Lock Actuator, Side Door Contacts (Export Only)
Power Door Lock Module, Door Jamb Switch, Door Lock Switch (Export Only)
G201
G200
CTSY Fuse
I/P Fuse Block, Power Door Lock Switch, VIM (Export Only)
I/P Fuse Block, Power Door Lock Switch, VIM (Export Only)
I/P Fuse Block, Power Door Lock Switch, VIM (Export Only)
I/P Fuse Block, Power Door Lock Switch, VIM (Export Only)
Door Lock Actuator, Side Door Contacts (Export Only)
Door Lock Actuator, Side Door Contacts (Export Only)
Door Lock Actuator, Side Door Contacts (Export Only)