GM Service Manual Online
For 1990-2009 cars only
Makes
🢒
Chevrolet
🢒
2002
🢒
Express
🢒 PWR, Solenoids and TCC/Brake Switch Controls
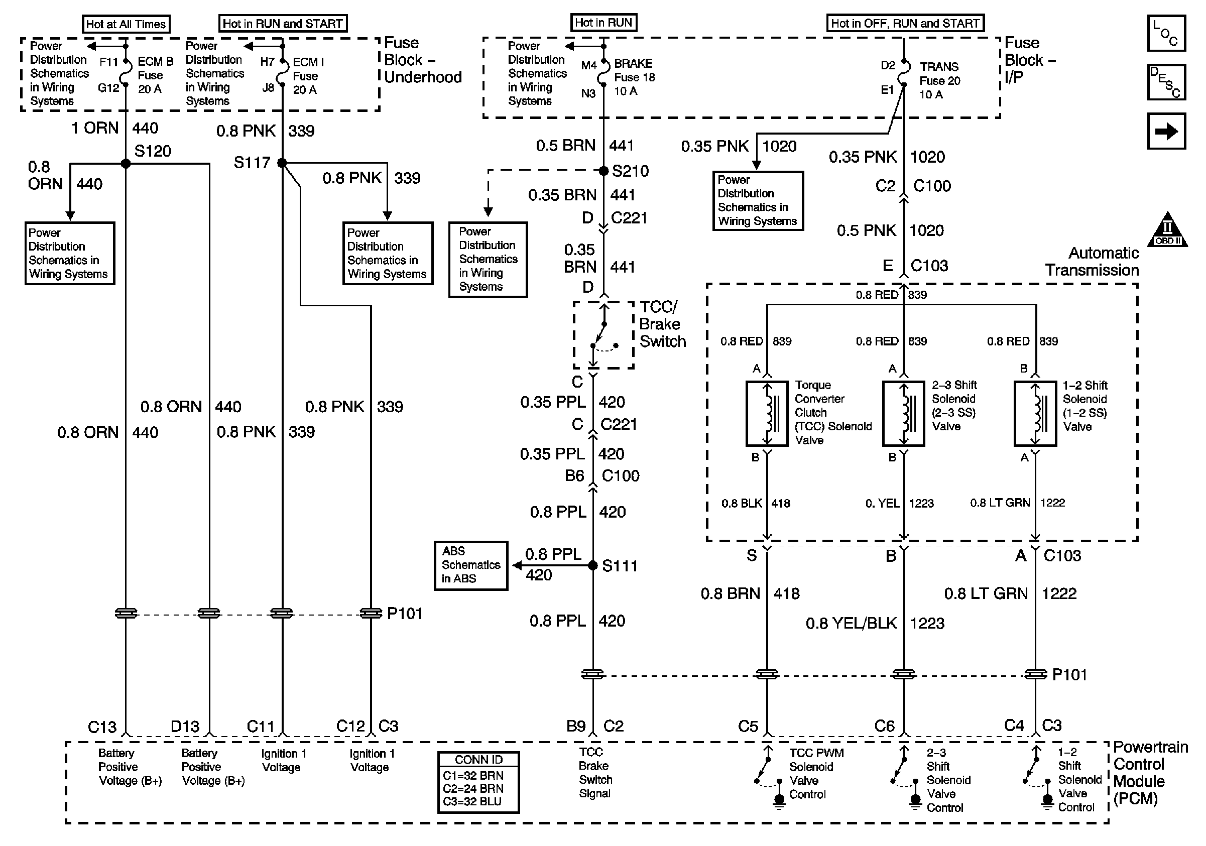
PWR, Solenoids and TCC/Brake Switch Controls
PWR, Solenoids and TCC/Brake Switch Controls
Master Electrical Component List
Electronic Component Description
Park/Neutral Position Switch
OBD II Symbol Description Notice
ECM B, Horn, and A/C Fuses
Battery, Auxiliary Battery, and Underhood Fuse/Relay Center
Ignition A, Ignition B Fuses, and Ignition Switch
ECM 1 and Ignition E Fuses (6.5L)
Cruise, Heater A/C, and Brake Fuses
Power, Ground, DLC and Indicator
Ignition A, Ignition B Fuses, and Ignition Switch
Radio 1, Wiper, Transmission, and Crank Fuses