GM Service Manual Online
For 1990-2009 cars only
Makes
🢒
Chevrolet
🢒
2005
🢒
Express
🢒 Passenger Seat Schematics
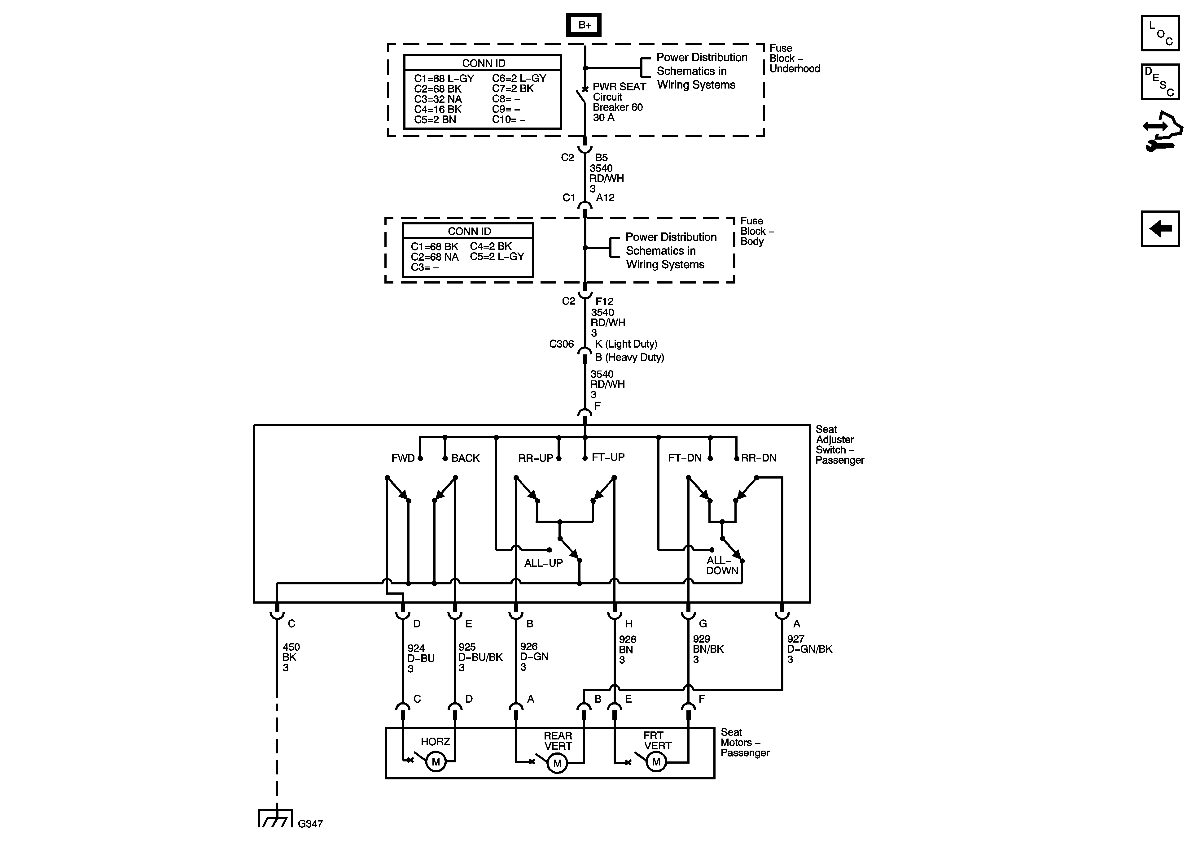
Passenger Seat Schematics
Master Electrical Component List
Power Seats System Description and Operation
Control Module References
Driver Seat Schematics
B+ Bus - Underhood Fuse Block
FLASHER, RADIO/BAT, RFA, RR DEF/HTD MIR, TBC, TBC 2, TBC 3, TBC 4, TRL STOP/TRN Fuses and PWR SEAT Circuit Breaker
G347 - 2 of 3