GM Service Manual Online
For 1990-2009 cars only
Figure 1:

SIR Indicators, Power, Ground, Pretensioners, and Front Air Bag Modules


Object Number: 1769463  Size: FS
Master Electrical Component List
SIR System Description and Operation
Control Module References
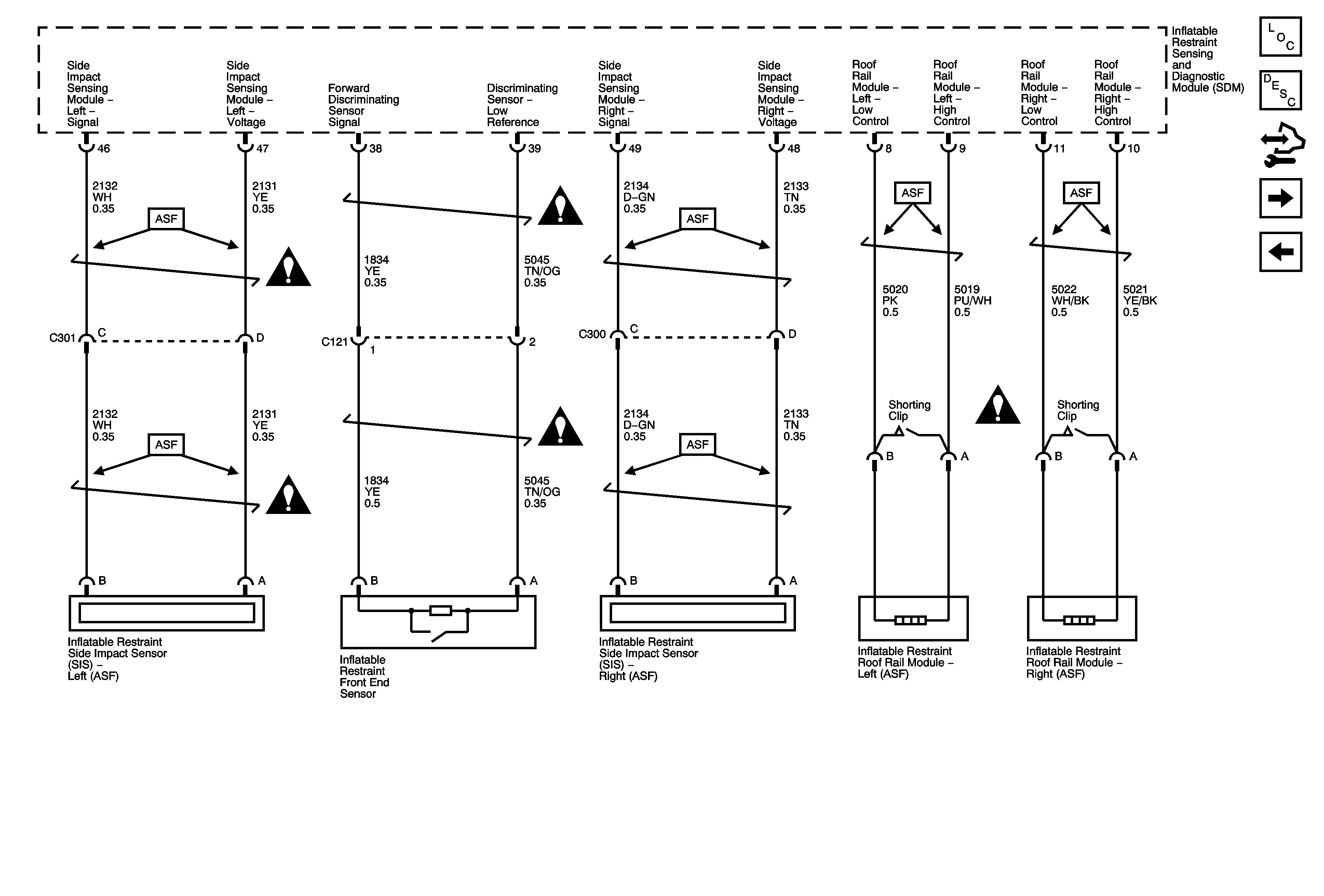
Side Impact-(ASF), Roof Rail Modules, Front End Sensor
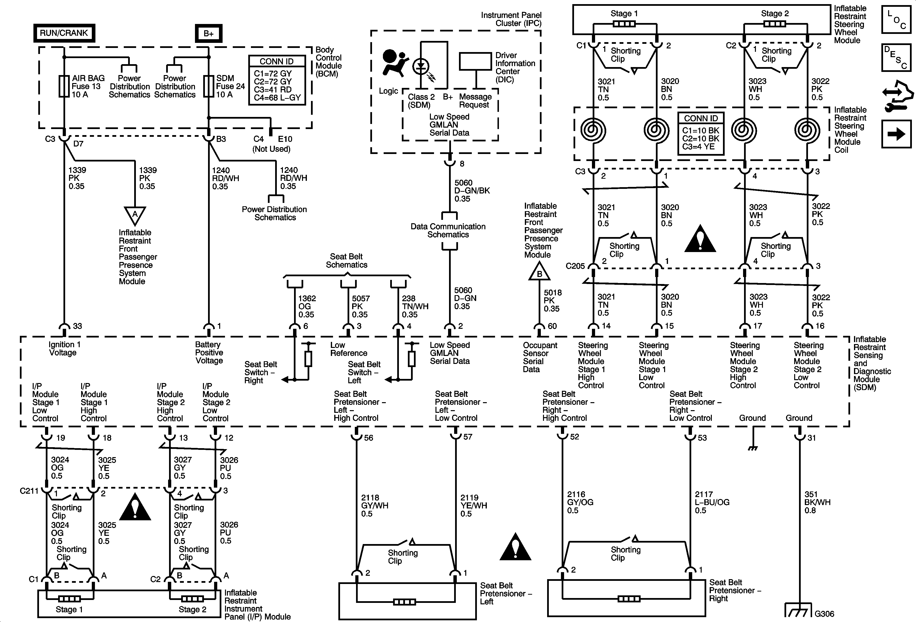
Body Control Module - RUN/CRANK and HVAC Relays, I/P IGN, BCM3, WPR, AIR BAG, EPS/STR WHL CNTRL and HVAC/IP IGNITION Fuses
Body Control Module - RAP, DRIVER DOOR UNLOCK PCB, DOOR UNLOCK PCB, DOOR LOCK PCB, and INTERIOR LAMPS PCB Relays, RDO, PWR WINDW, DR LCK, INT LIGHT, ECM/TCM, SDM, S ROOF and SPARE Fuses
Passenger Presence System
Body Control Module - RAP, DRIVER DOOR UNLOCK PCB, DOOR UNLOCK PCB, DOOR LOCK PCB, and INTERIOR LAMPS PCB Relays, RDO, PWR WINDW, DR LCK, INT LIGHT, ECM/TCM, SDM, S ROOF and SPARE Fuses
Seat Belts
DLC Power, Ground, and Low Speed GMLAN
Passenger Presence System
SIR Schematic Icons
SIR Schematic Icons
SIR Schematic Icons
G301, G306
Figure 2:

Side Impact (ASF), Roof Rail Module, and Front End Sensor


Object Number: 1769467  Size: FS
Master Electrical Component List
SIR System Description and Operation
Control Module References
Passenger Presence System
Indicators, Power, Ground, Pretensioners, and Front Air Bag Modules
SIR Schematic Icons
SIR Schematic Icons
SIR Schematic Icons
SIR Schematic Icons
SIR Schematic Icons
Figure 3:

Passenger Presence System


Object Number: 1769473  Size: FS
Master Electrical Component List
SIR System Description and Operation
Control Module References
Side Impact-(ASF), Roof Rail Modules, Front End Sensor
Indicators, Power, Ground, Pretensioners, and Front Air Bag Modules
Body Control Module - RUN/CRANK and HVAC Relays, I/P IGN, BCM3, WPR, AIR BAG, EPS/STR WHL CNTRL and HVAC/IP IGNITION Fuses
Seat Belts
Indicators, Power, Ground, Pretensioners, and Front Air Bag Modules
G302
G201, G203