GM Service Manual Online
For 1990-2009 cars only
Makes
🢒
Chevrolet
🢒
2000
🢒
Impala
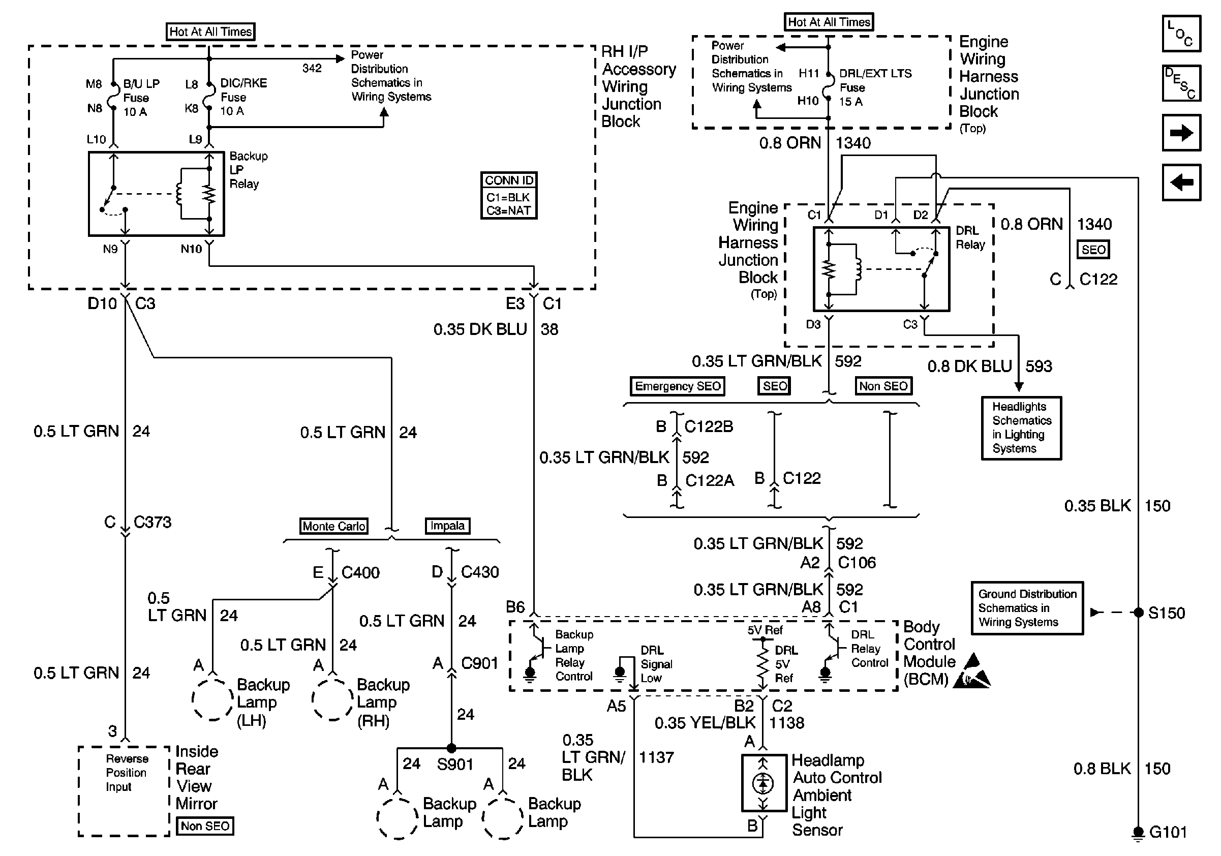
🢒 DRL Relay, Backup Relay and Ambient Light Sensor
DRL Relay, Backup Relay and Ambient Light Sensor
DRL Relay, Backup Relay and Ambient Light Sensor
DIC/RKE, B/U LP, TRK/ROOF BRP and I/P BRP Fuses, BATT RUNDOWN PROTECTION and BACKUP LP Relays
FOG RLY, F/PMP RLY, DLR/EXT LTS, EXT LTS, A/C RLY (CMPR), PCM and HORN RLY Fuses
Headlights and Power Distribution
G101 (2 of 2)
Handling ESD Sensitive Parts Notice
Body Control Module Components
Body Control System Circuit Description
Serial Data and PASSLOCK Sensor
HORN Relay FOG LP Relay and Fog Lamp Switch