GM Service Manual Online
For 1990-2009 cars only
Makes
🢒
Chevrolet
🢒
2000
🢒
Impala
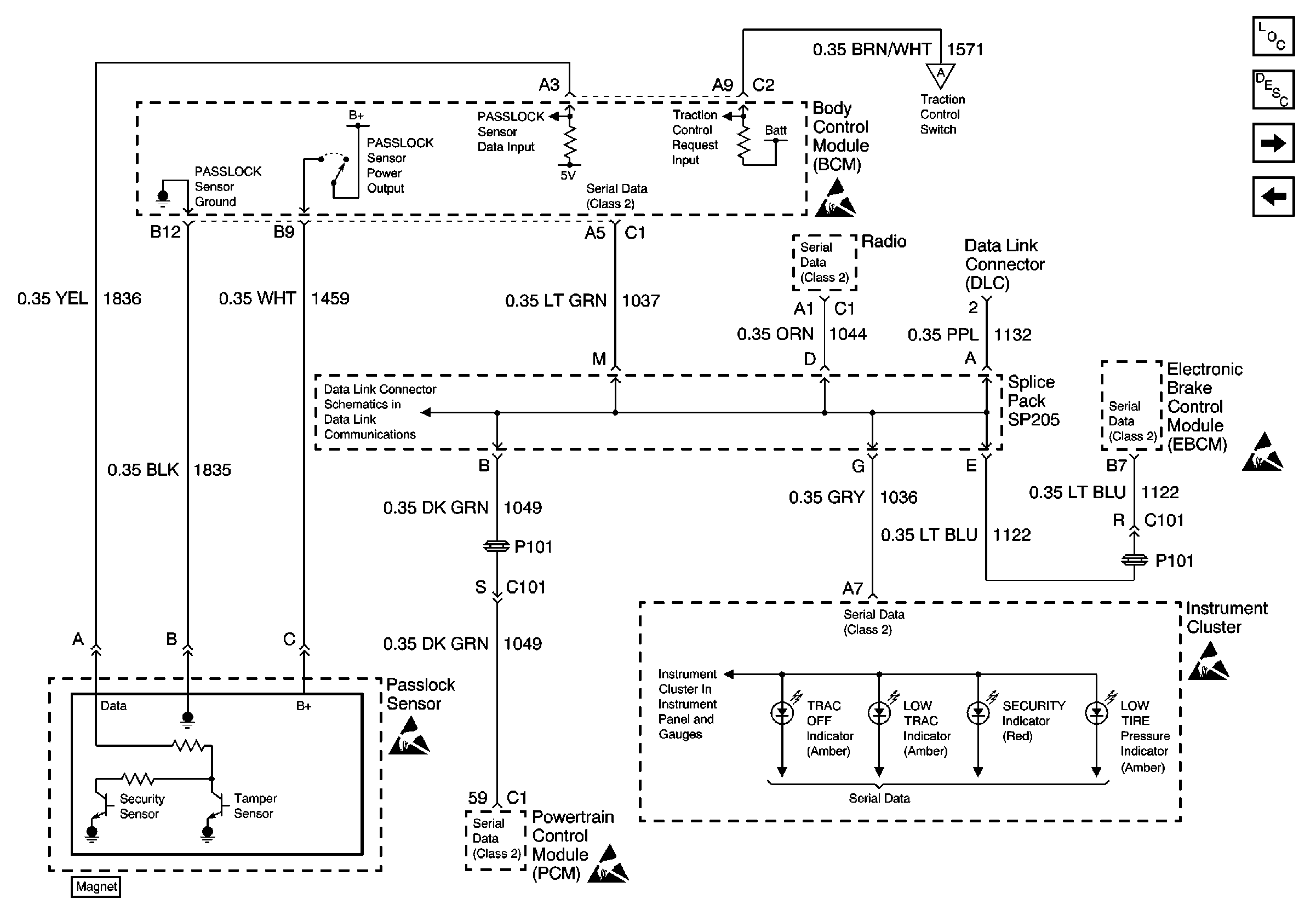
🢒 Serial Data and PASSLOCK Sensor
Serial Data and PASSLOCK Sensor
Serial Data and PASSLOCK Sensor
Data Link Communications Schematic
Handling ESD Sensitive Parts Notice
Handling ESD Sensitive Parts Notice
LED Displays
Handling ESD Sensitive Parts Notice
Traction Control Switch
Handling ESD Sensitive Parts Notice
Handling ESD Sensitive Parts Notice
Body Control Module Components
Body Control System Circuit Description
Traction Control Switch
DRL Relay, Backup Relay and Ambient Light Sensor