GM Service Manual Online
For 1990-2009 cars only
Makes
🢒
Chevrolet
🢒
2001
🢒
Impala
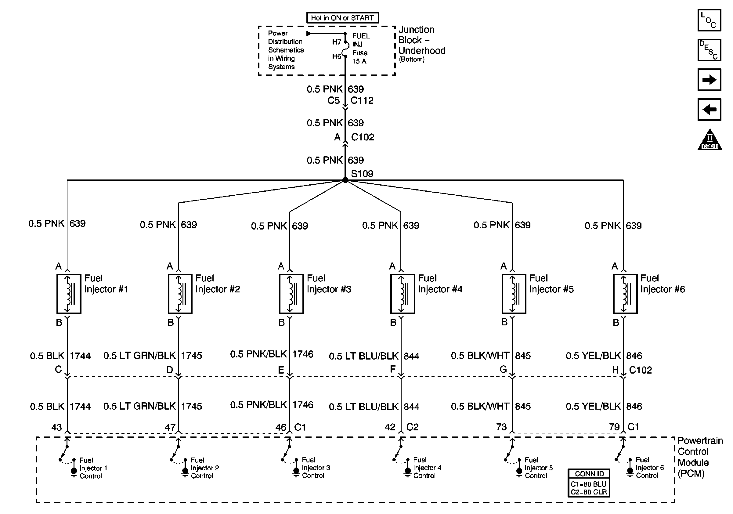
🢒 Fuel Injectors
Fuel Injectors
Fuel Injectors
Master Electrical Component List
Fuel System Description
Sensors
Fuel Controls
Engine Controls Schematic Icons
FUEL INJ, and TRANS SOL Fuses