GM Service Manual Online
For 1990-2009 cars only
Makes
🢒
Chevrolet
🢒
2002
🢒
Impala
🢒
Restraints
🢒
SIR
🢒 SIR Schematics
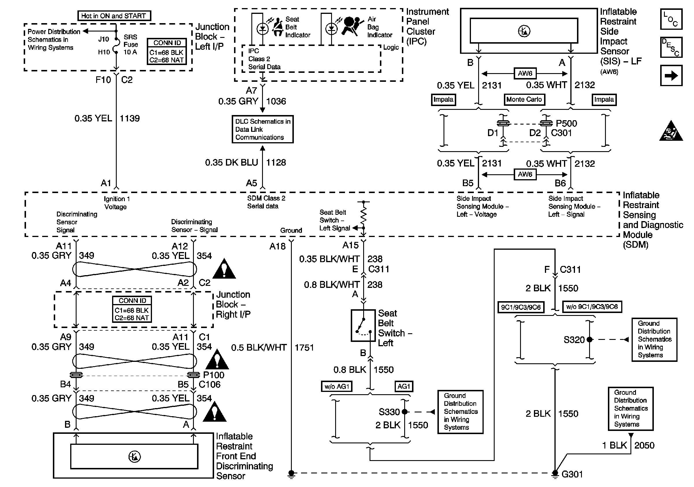
Figure
1:
Data Link, Ground, Power, Seat Belt Switch, and Sensors
Master Electrical Component List
SIR System Description and Operation
ABS/PCM, SRS, STOP, and TURN SIGNAL Fuses
Deployment Loops
SIR Schematic Icons
SIR Schematic Icons
SIR Schematic Icons
SIR Schematic Icons
G301 (1 of 2)
G301 (1 of 2)
DLC Schematics
G301 (1 of 2)
Figure
2:
Deployment Loops
Master Electrical Component List
SIR System Description and Operation
Data Link, Ground, Power, Seat Belt Switch, and Sensors
SIR Schematic Icons