GM Service Manual Online
For 1990-2009 cars only
Makes
🢒
Chevrolet
🢒
1998
🢒
Metro
🢒
Body and Accessories
🢒
Lighting Systems
🢒 Interior Lights Schematics
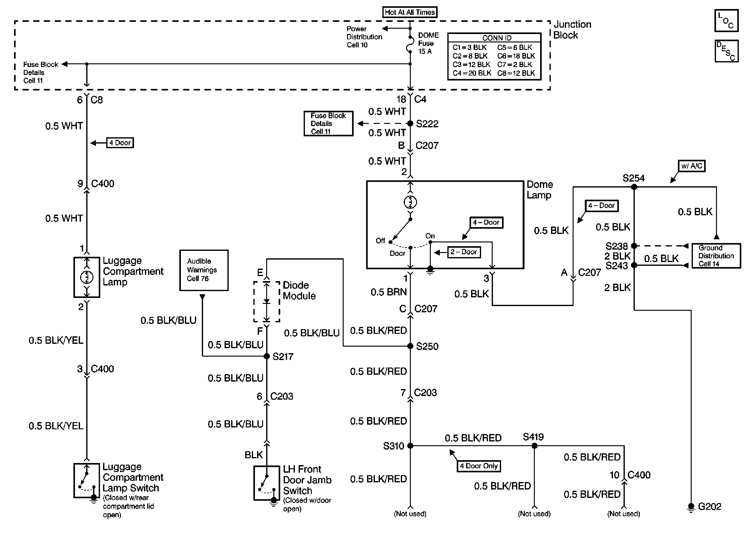
Figure
1:
Cell 114: Luggage Compartment Lamp Switch, Left Front Door Jamb Switch
Lighting Systems Components
Headlights/Daytime Running Lights (DRL) Circuit Description
Power Distribution Schematics
Fuse Block Schematics
Fuse Block Schematics
Audible Warnings Schematics
Ground Distribution Schematics
Figure
2:
Cell 114: Cigar Lighter
Lighting Systems Components
Headlights/Daytime Running Lights (DRL) Circuit Description
Radio/Audio System Schematics
Power Distribution Schematics
Fuse Block Schematics
Ground Distribution Schematics