GM Service Manual Online
For 1990-2009 cars only
Makes
🢒
Chevrolet
🢒
2008
🢒
Optra
🢒 Ignition System
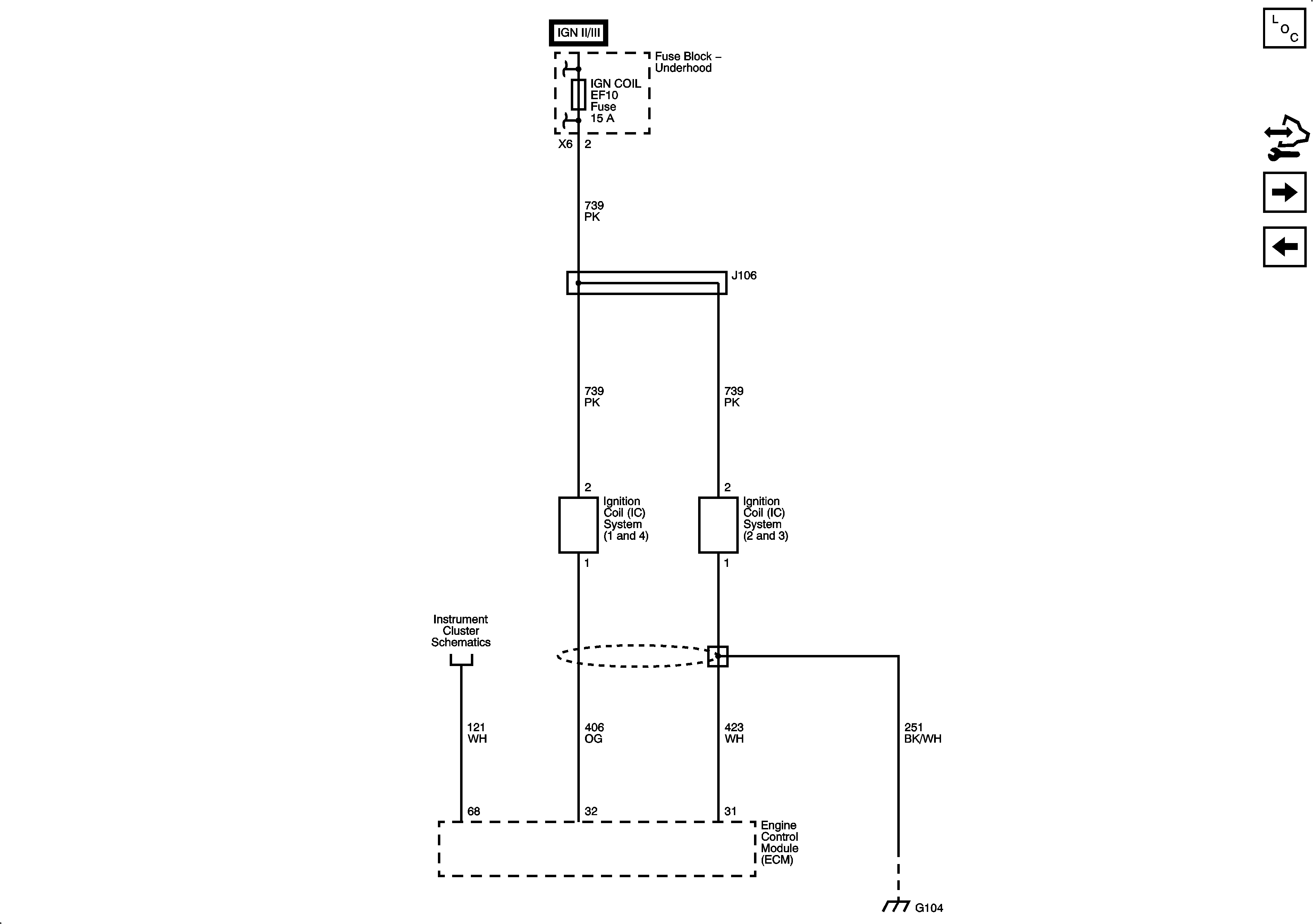
Ignition System
Ignition System
Master Electrical Component List
Control Module References
CMP, CKP, Knock, Rough Road Sensors, Power Steering Pressure Switch
Oxygen Sensors (O2S)
Fuse Block - Underhood B+ Bus, 1 of 3
Power, Ground, I/P Illumination, and Door Open Indicators
G104