GM Service Manual Online
For 1990-2009 cars only
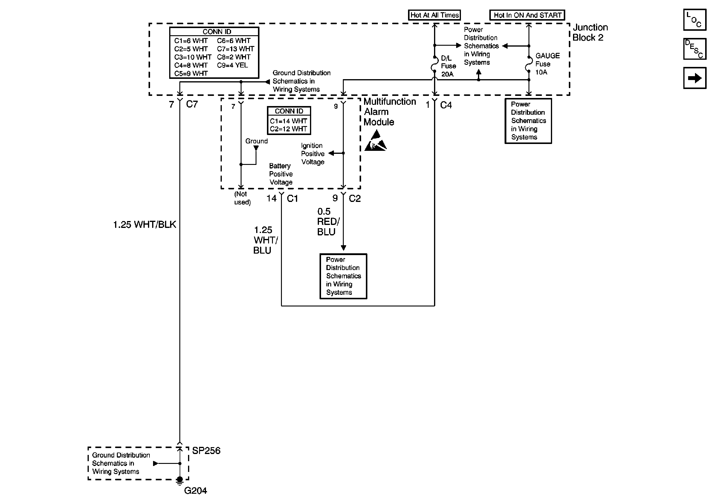
Figure 1:

Cell 130: Gauge Fuse and Multifuntion Alarm Module


Object Number: 626228  Size: FS
Power Door Systems Components
Cell 130: Door Lock Actuators and Multifunction Alarm Module
Handling ESD Sensitive Parts Notice
Cell 14: G204 and SP256
Cell 14: Junction Block 2
Cell 10: Gauge Fuse
Cell 10: Gauge Fuse
Cell 10: Gauge Fuse
Cell 10: Gauge Fuse
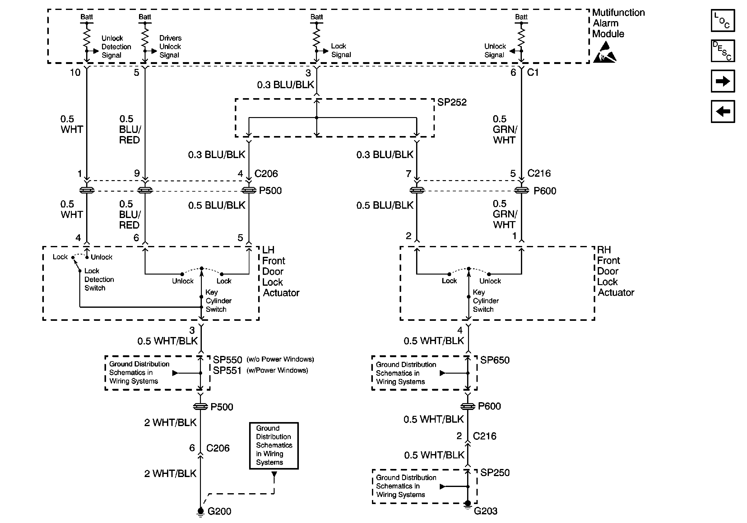
Figure 2:

Cell 130: Door Lock Actuators and Multifunction Alarm Module


Object Number: 626231  Size: FS
Power Door Systems Components
Cell 130: Door Lock Switches
Cell 10: Gauge Fuse
Handling ESD Sensitive Parts Notice
Cell 14: G200, G203, SP250 and SP650
Cell 14: G200, G203, SP250 and SP650
Cell 14: G200, G203, SP250 and SP650
Cell 14: SP550 and SP551
Figure 3:

Cell 130: Door Lock Switches


Object Number: 254371  Size: FS
Cell 130: Door Lock Actuators and Multifunction Alarm Module
Cell 130: Door Lock Actuators
Power Door Systems Components
Handling ESD Sensitive Parts Notice
Cell 14: G200, G203, SP250 and SP650
Cell 14: G200, G203, SP250 and SP650
Cell 14: G200, G203, SP250 and SP650
Cell 14: SP550 and SP551
Cell 14: SP550 and SP551
Figure 4:

Cell 130: Door Lock Actuators


Object Number: 254377  Size: FS
Cell 130: Door Lock Switches
Power Door Systems Components
Handling ESD Sensitive Parts Notice
Handling ESD Sensitive Parts Notice