GM Service Manual Online
For 1990-2009 cars only
Makes
🢒
Chevrolet
🢒
2000
🢒
Prizm
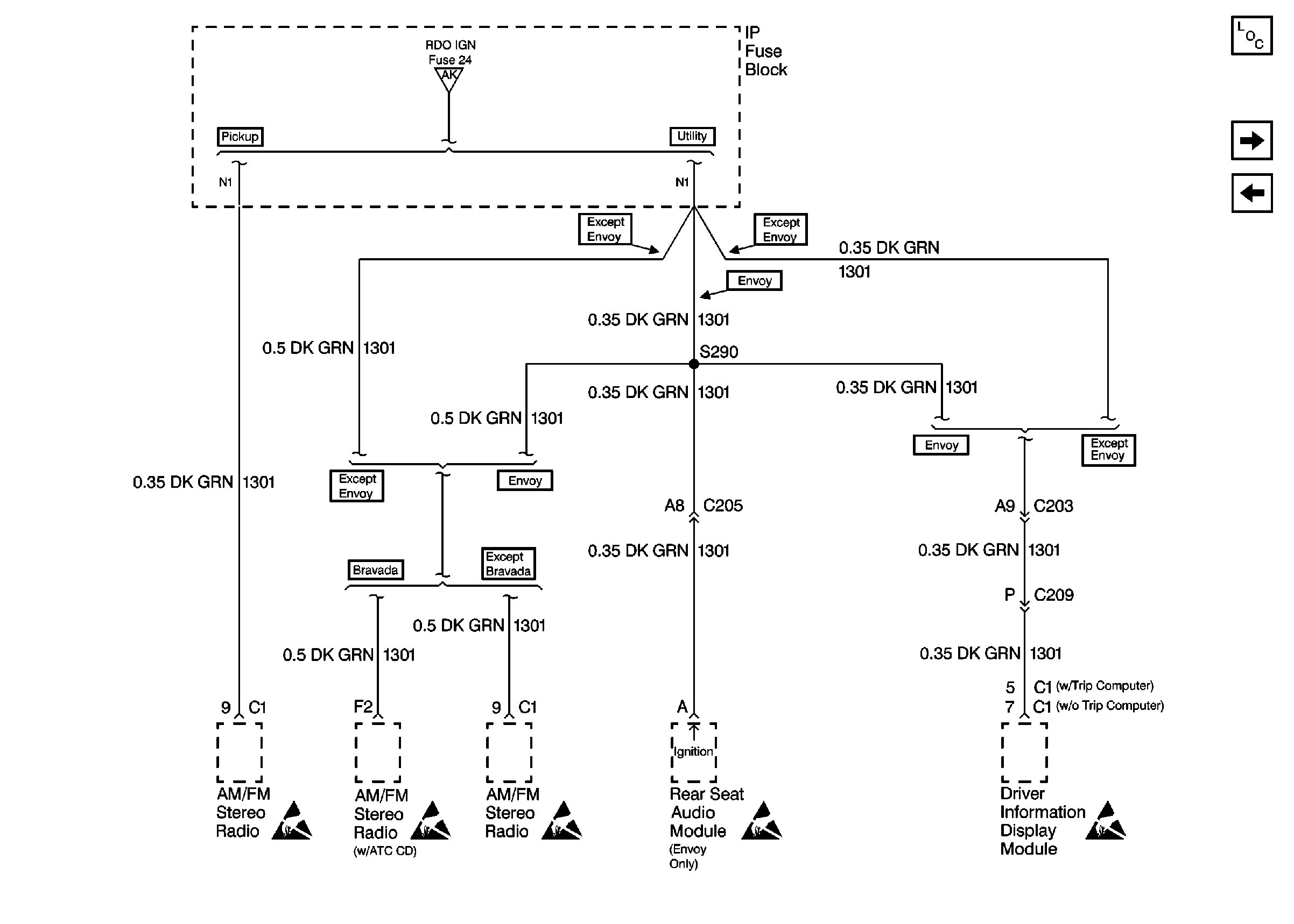
🢒 Cell 10: IP Fuse Block and S290
Cell 10: IP Fuse Block and S290
Cell 10: IP Fuse Block and S290
Power and Grounding Components
Cell 10: ABS and HVAC 1 Fuses
Cell 10: BBEC, Power Window Circuit Breaker
Cell 10: RDO IGN, RR WPR, and FRT WPR Fuses
Handling ESD Sensitive Parts Notice
Handling ESD Sensitive Parts Notice
Handling ESD Sensitive Parts Notice
Handling ESD Sensitive Parts Notice
Handling ESD Sensitive Parts Notice