GM Service Manual Online
For 1990-2009 cars only
Makes
🢒
Chevrolet
🢒
2000
🢒
Prizm
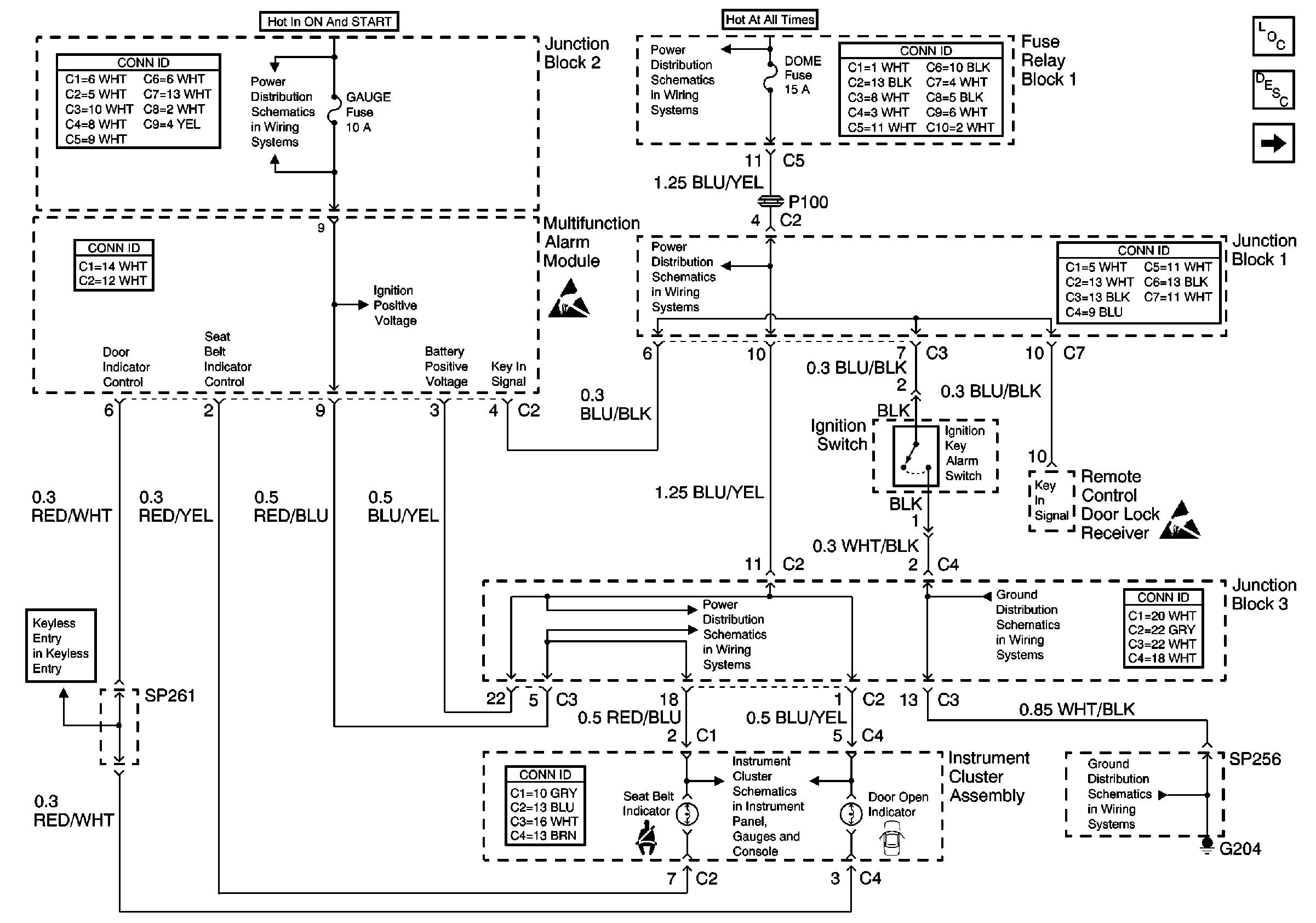
🢒 Ignition Key Alarm Switch, Door open Indicator, and Seat Belt Indicator
Ignition Key Alarm Switch, Door open Indicator, and Seat Belt Indicator
Ignition Key Alarm Switch, Door open Indicator, and Seat Belt Indicator
Instrument Cluster Components
Instrument Cluster Circuit Description
Tail Relay, Tail Relay Control, and Turn/Signal Combination Switch
Handling ESD Sensitive Parts Notice
Handling ESD Sensitive Parts Notice
ECU-IG, Turn, WIP Fuse
Alt-S, AM2, Dome, EFI, Hazard, Horn, and Main Fuses
Alt-S, AM2, Dome, EFI, Hazard, Horn, and Main Fuses
Alt-S, AM2, Dome, EFI, Hazard, Horn, and Main Fuses
Cell 14: G204 and SP256
Cell 14: Junction Block 3
Turn, High Beam, Defogger, Brake, and Seat Belt Indicator