GM Service Manual Online
For 1990-2009 cars only
Makes
🢒
Chevrolet
🢒
2001
🢒
Prizm
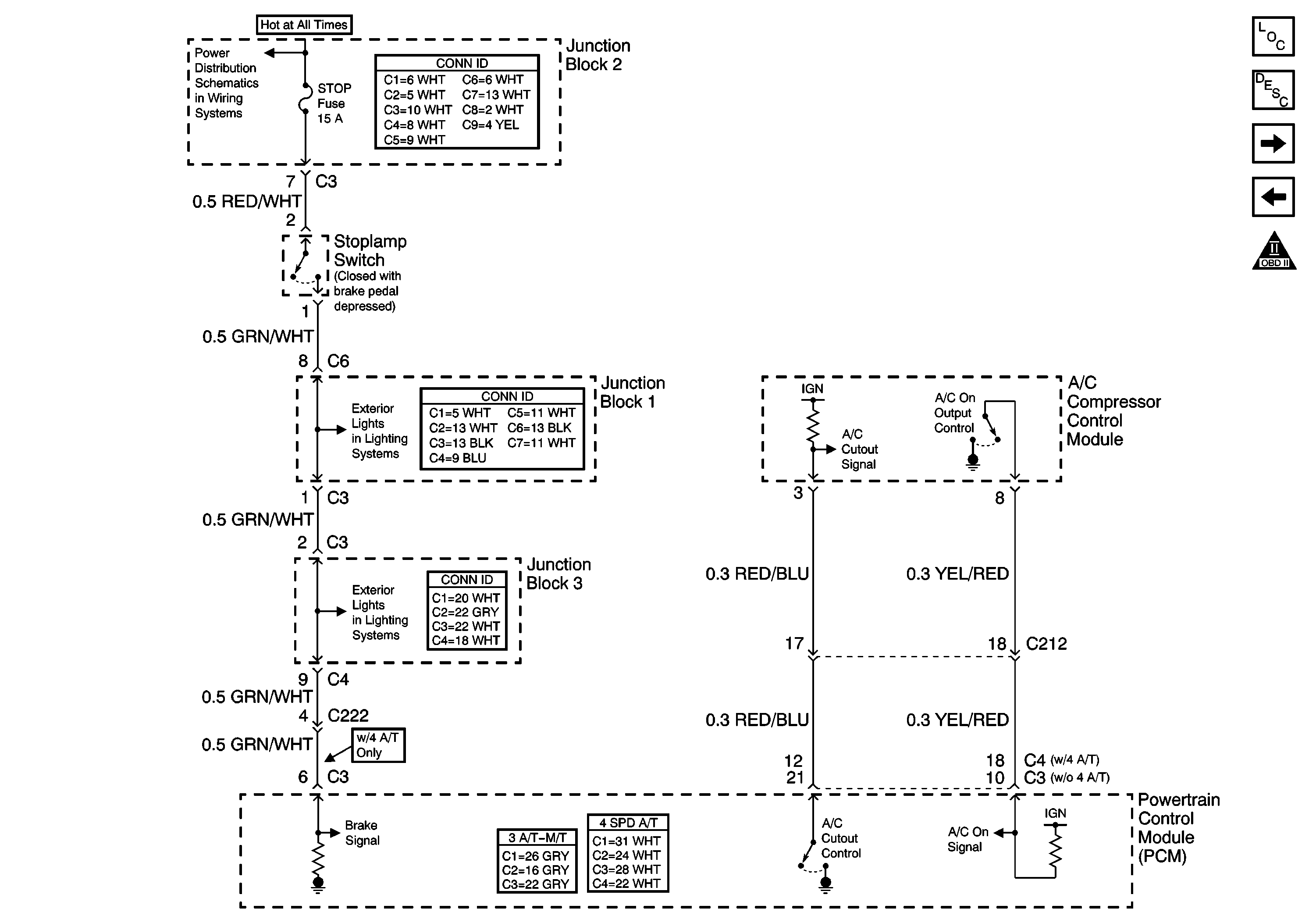
🢒 A/C Controls
A/C Controls
A/C Controls
Master Electrical Component List
Powertrain Control Module Description
OBD II Symbol Description Notice
DRL Control Module and Rear Defogger Switch
IAC Valve and EVAP Solenoid Valves
Cruise Control Module, Shift Lock Control Module, and Stoplamp Switch
Cruise Control Module, Shift Lock Control Module, and Stoplamp Switch
ABS, ALT, AMI, DEF, DYL, ECU-B, HTR, OBD, POWER and STOP Fuses