GM Service Manual Online
For 1990-2009 cars only
Makes
🢒
Chevrolet
🢒
1998
🢒
S10 Pickup - 2WD
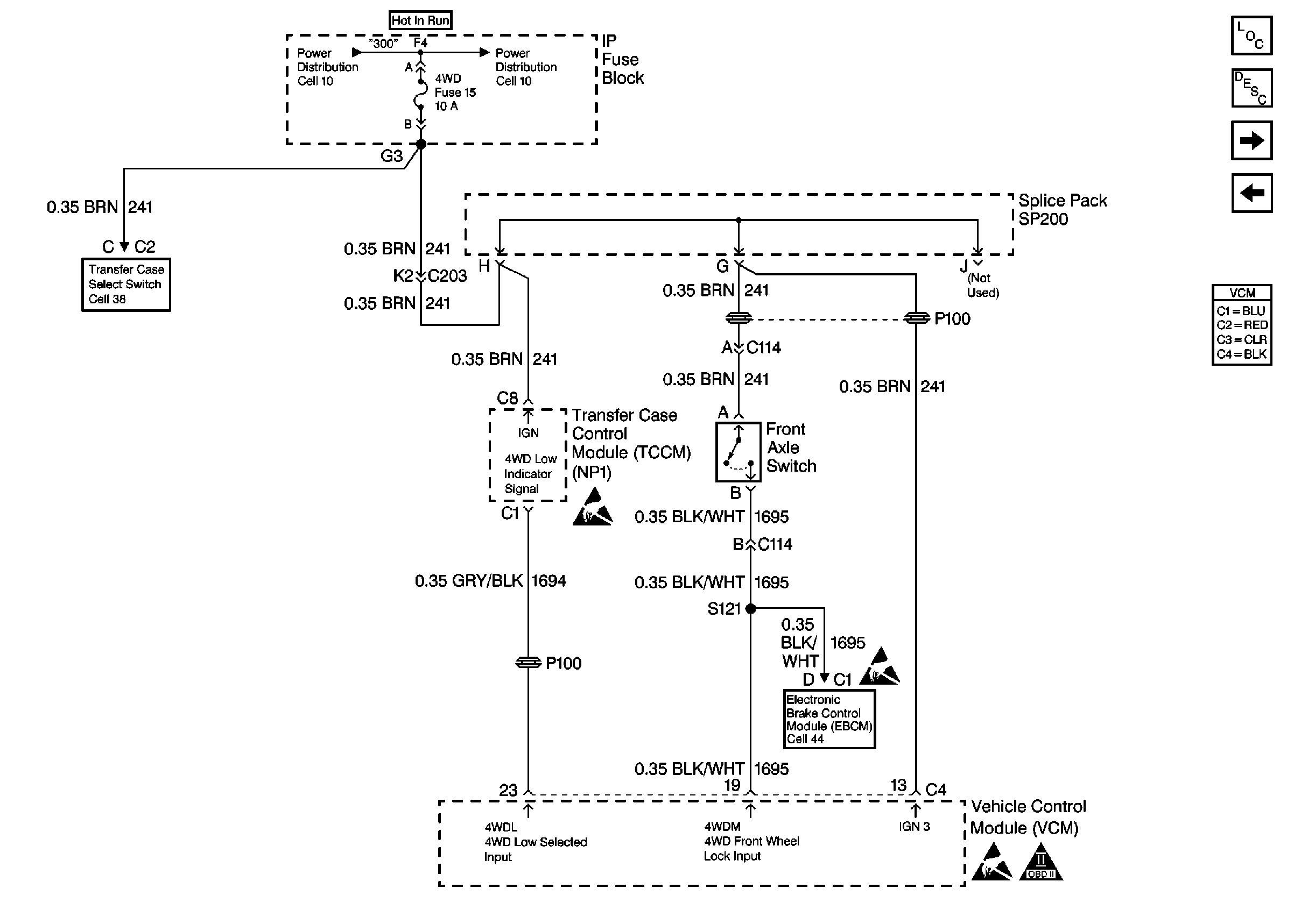
🢒 Electric Shift 4WD Inputs
Electric Shift 4WD Inputs
Electric Shift 4WD Inputs
Electric Shift Control Switch
Handling Electrostatic Discharge Sensitive Parts Notice
Handling Electrostatic Discharge Sensitive Parts Notice
Brake Control Module Power And Grounding
Handling Electrostatic Discharge Sensitive Parts Notice
OBD II Symbol Description Notice
Engine Controls Components
Vehicle Control Module Description
Vehicle Speed Sensor W/ 2WD Or Electric Shift 4WD
Brake Switch Input W/ M/T