GM Service Manual Online
For 1990-2009 cars only
Makes
🢒
Chevrolet
🢒
1998
🢒
S10 Pickup - 2WD
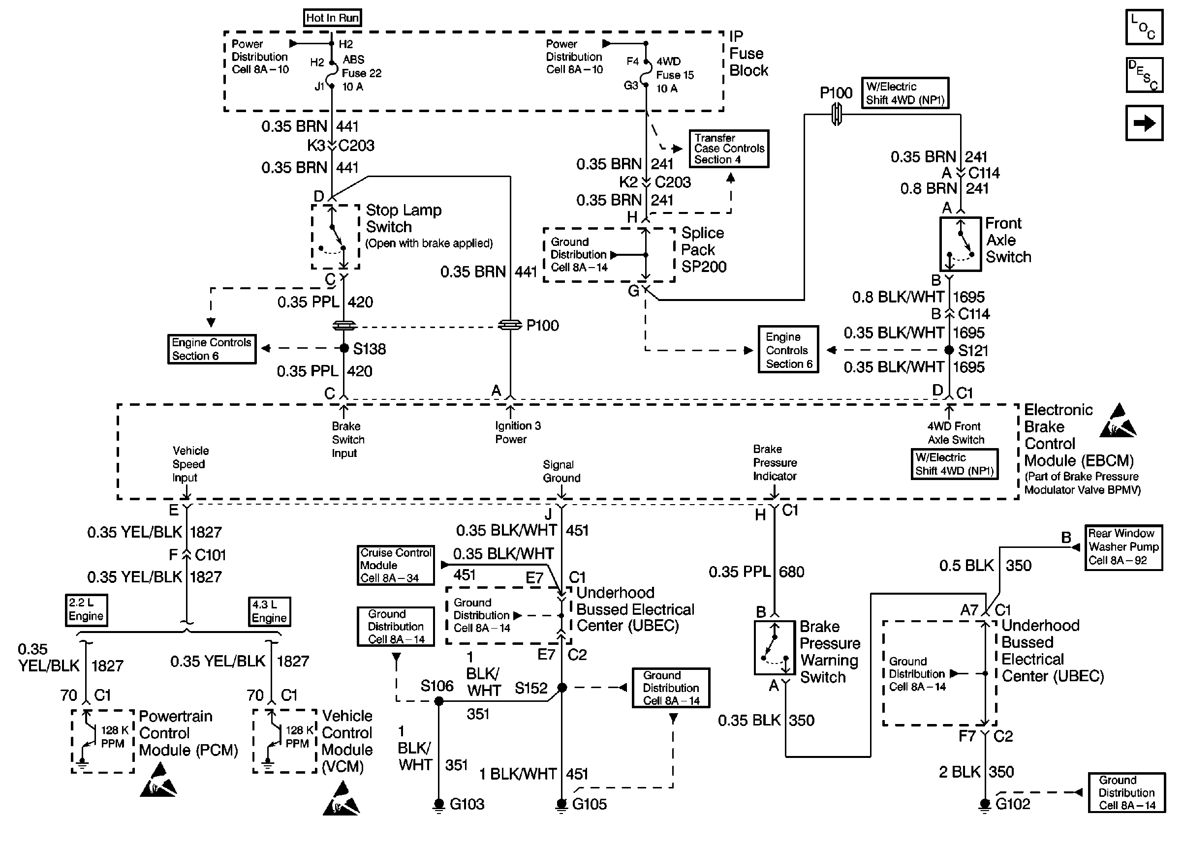
🢒 Brake Control Module Power And Grounding
Brake Control Module Power And Grounding
Brake Control Module Power And Grounding
Brake Switch Input W/ M/T, W/O Cruise
Brake Switch Input W/ A/T W/O Auto 4WD
Electric Shift Control Switch
Electric Shift 4WD Inputs
Handling Electrostatic Discharge Sensitive Parts Notice
Handling Electrostatic Discharge Sensitive Parts Notice
Handling Electrostatic Discharge Sensitive Parts Notice
ABS Components
ABS Description
Wheel Speed Sensor Inputs
Power Distribution Schematics
Power Distribution Schematics