GM Service Manual Online
For 1990-2009 cars only
Makes
🢒
Chevrolet
🢒
1998
🢒
S10 Pickup - 2WD
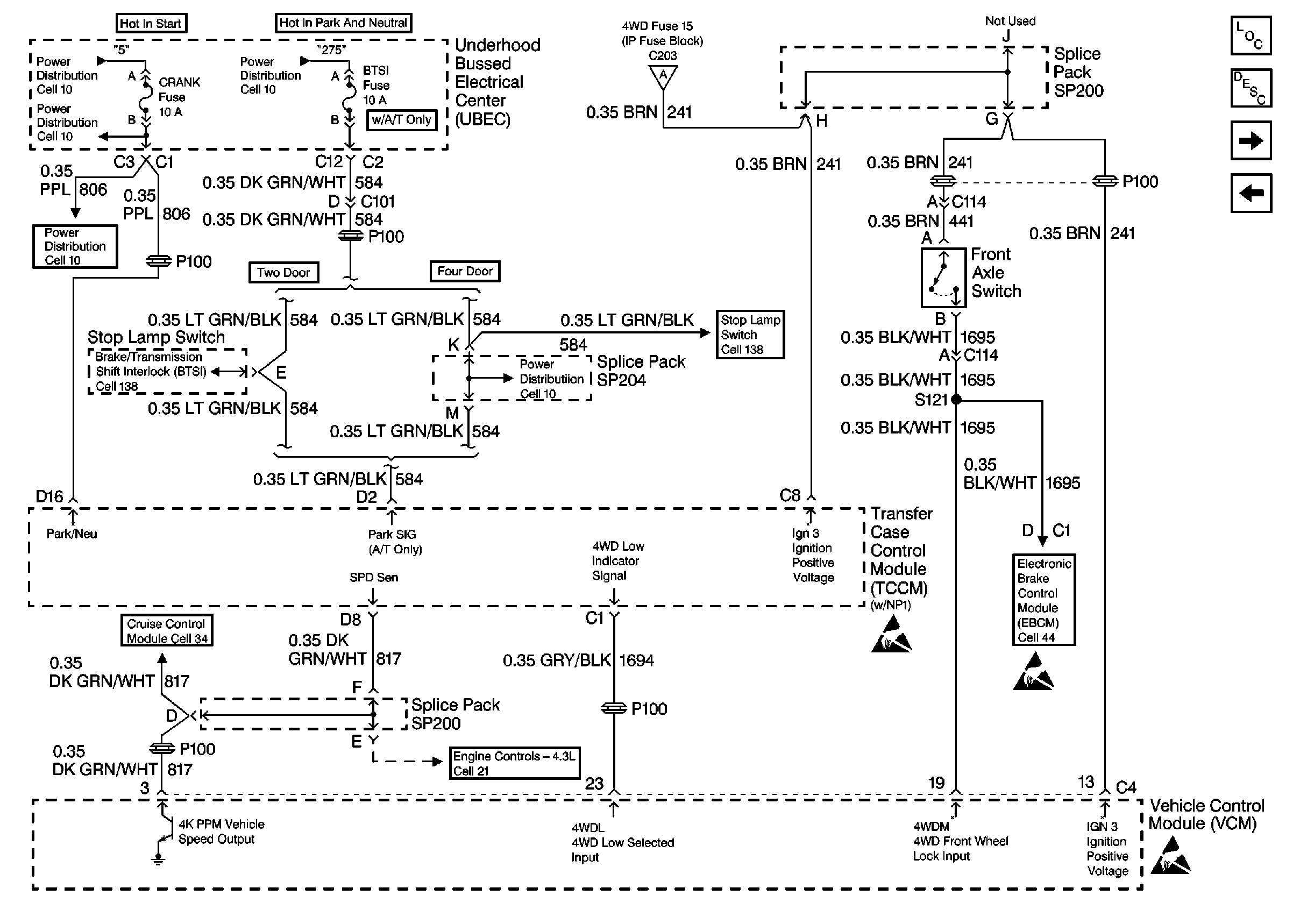
🢒 Electric Shift Front Axle Switch
Electric Shift Front Axle Switch
Electric Shift Front Axle Switch
Vehicle Speed Outputs And Overhead Console Link
Handling Electrostatic Discharge Sensitive Parts Notice
Brake Control Module Power And Grounding
Handling Electrostatic Discharge Sensitive Parts Notice
Handling Electrostatic Discharge Sensitive Parts Notice
Engine Electrical Components
Transfer Case Control Module Description
Cell 38: Power, Ground, Motor Controls and Data Link
Electric Shift Control Switch