GM Service Manual Online
For 1990-2009 cars only
Makes
🢒
Chevrolet
🢒
1999
🢒
S10 Pickup - 2WD
🢒 Cell 44: Class 2 Communication
Cell 44: Class 2 Communication
Cell 44: Class 2 Communication
ABS Components
ABS Description
Cell 44: Wheel Speed Sensors
Cell 44: Power and Ground
Handling ESD Sensitive Parts Notice
Handling ESD Sensitive Parts Notice
Handling ESD Sensitive Parts Notice
Handling ESD Sensitive Parts Notice
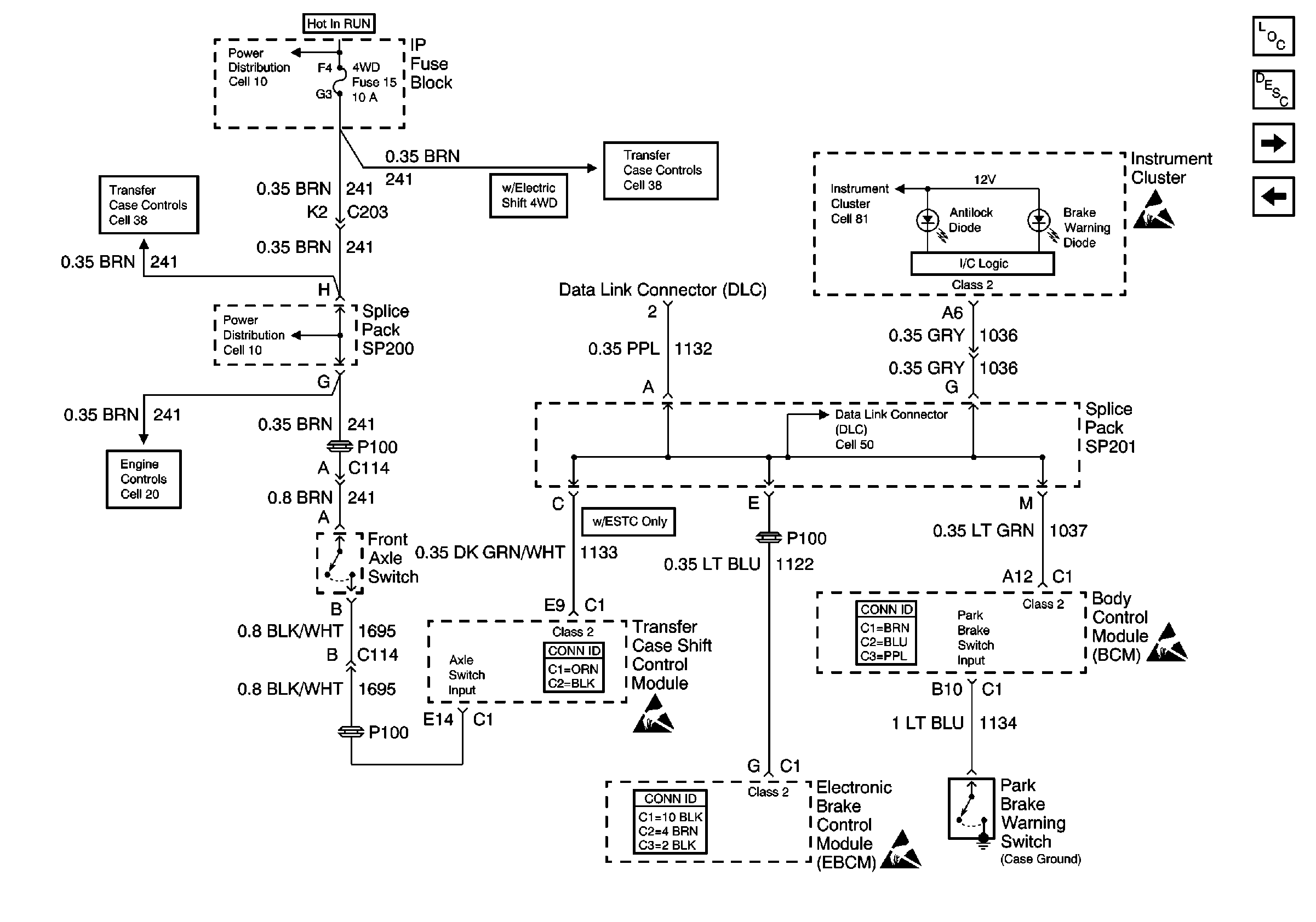
Cell 38: Power, Front Axle Switch and Vehicle Control Module (VCM)
Cell 20: Vehicle Speed Sensor Signal
Cell 10: 4WD Fuse
Cell 10: 4WD Fuse
Cell 38: Power, Transfer Case Select Switch and Body Control Module(BCM)
Cell 50: SP201 (2.2L)
Body Control System Connector End Views
Antilock Brake System Connector End Views
Transfer Case Control Connector End Views
Cell 81: VCM/PCM, DLC and SRS