GM Service Manual Online
For 1990-2009 cars only
Makes
🢒
Chevrolet
🢒
2000
🢒
S10 Pickup - 2WD
🢒 Cell 132
Cell 132
Cell 132
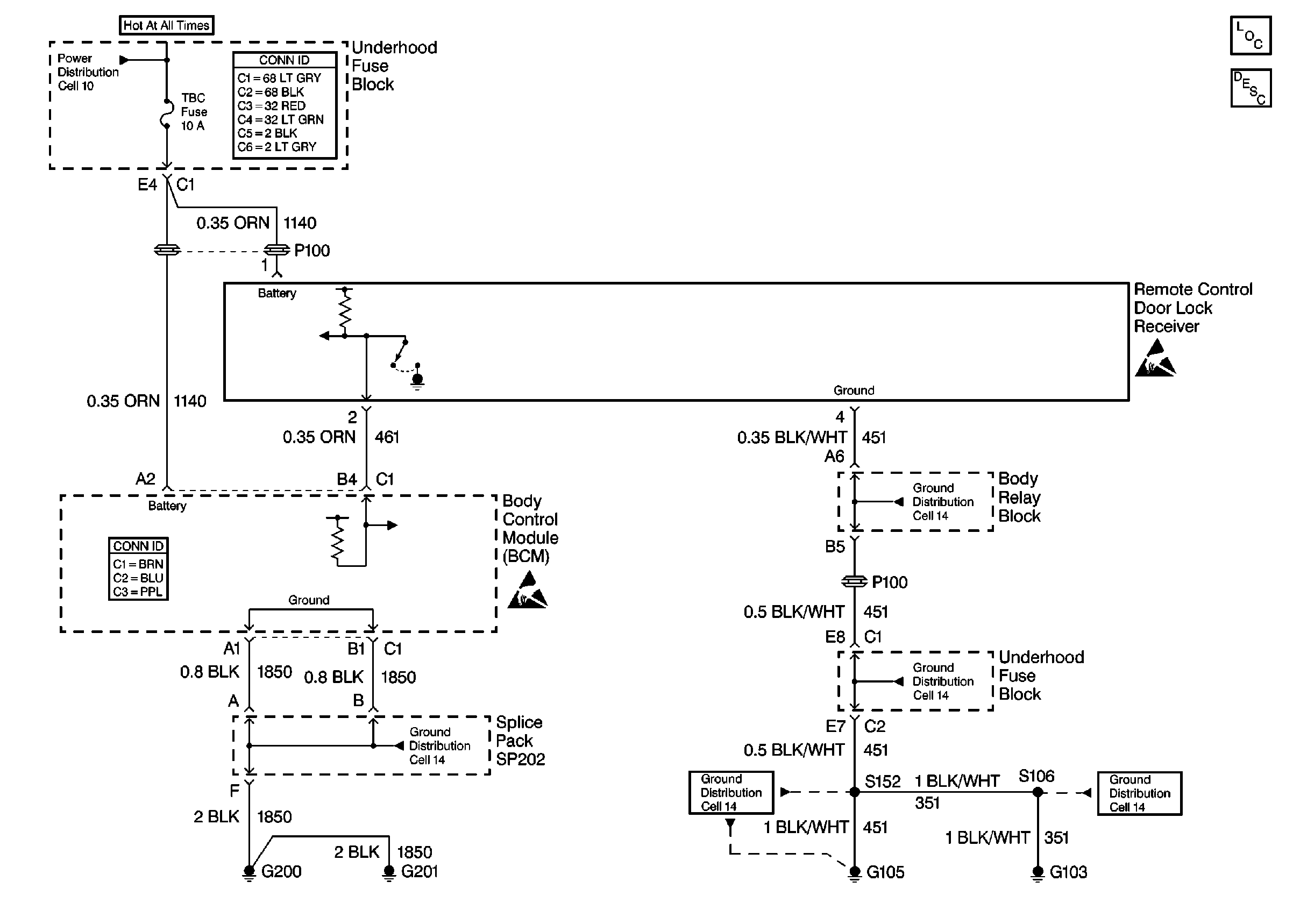
Cell 10: STUD 2, ABS, TBC and RR W/W Fuses
Power and Grounding Connector End Views
Keyless Entry Components
Keyless Entry System Circuit Description
Handling ESD Sensitive Parts Notice
Cell 14: Body Relay Block and Underhood Fuse Block
Cell 14: Body Relay Block and Underhood Fuse Block
Cell 14: G103 and G105 (2.2L)
Cell 14: G103 and G105 (2.2L)
Cell 14: G200, G201 and G207 (Pickup)
Body Control System Connector End Views
Handling ESD Sensitive Parts Notice