GM Service Manual Online
For 1990-2009 cars only
Makes
🢒
Chevrolet
🢒
2000
🢒
S10 Pickup - 2WD
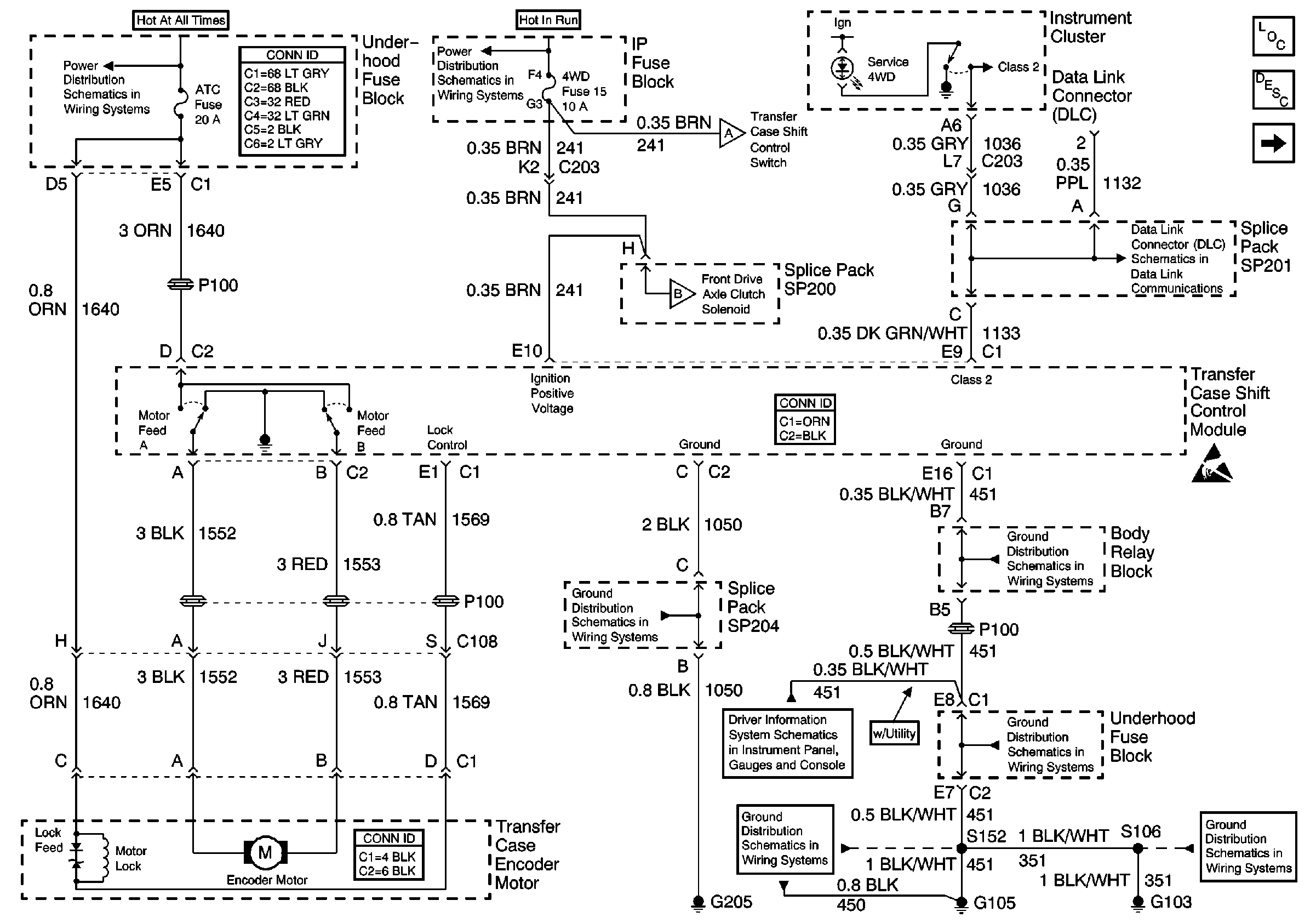
🢒 Power, Ground and Transfer Case
Power, Ground and Transfer Case
Power, Ground and Transfer Case
Transfer Case Control Components
Transfer Case Circuit Description
CRANK Fuse, 4WD Indicator Switch and Axle Clutch Solenoid
B+ Bus Bar
Power and Grounding Connector End Views
Ign ACC, RUN and RAP Bus Bar
ILLUM and 4WD Fuses, Shift Control Switch and Body Control Module (BCM)
CRANK Fuse, 4WD Indicator Switch and Axle Clutch Solenoid
SP201 (2.2L)
Transfer Case Control Connector End Views
Handling ESD Sensitive Parts Notice
Transfer Case Control Connector End Views
G205 and G206 (Utility)
G103 and G105 (4.3L)
w/o Trip Computer
G103 and G105 (4.3L)
G103 and G105 (4.3L)
G103 and G105 (4.3L)