GM Service Manual Online
For 1990-2009 cars only
Makes
🢒
Chevrolet
🢒
2000
🢒
S10 Pickup - 2WD
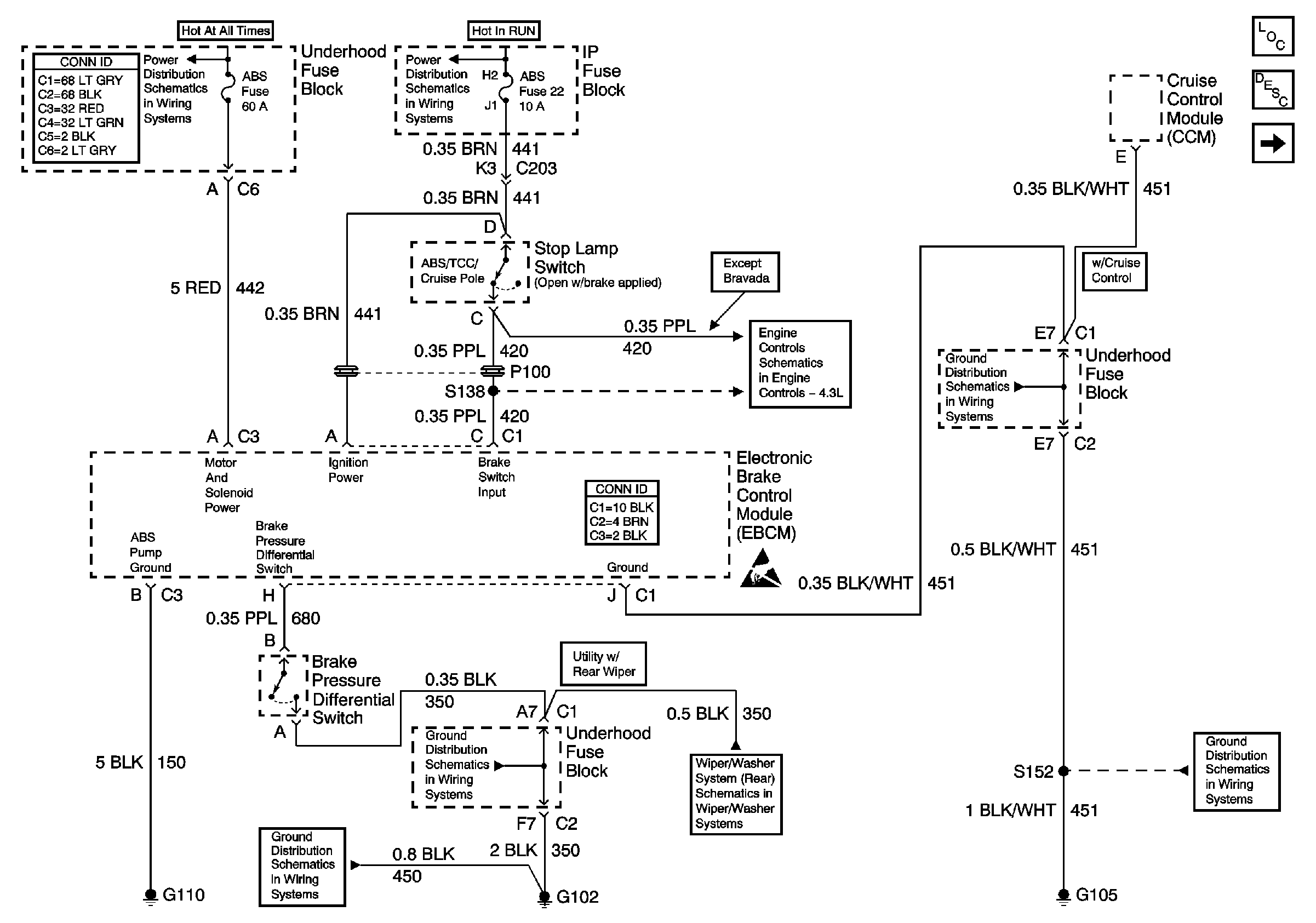
🢒 Power and Ground (310 ABS)
Power and Ground (310 ABS)
Power and Ground (310 ABS)
ABS Components
ABS Operation
Class 2 Communication (310 ABS)
Power and Grounding Connector End Views
STUD 2, ABS, TBC and RR W/W Fuses
Ign ACC, RUN and RAP Bus Bar
Brake Switch Input
G103 and G105 (2.2L)
Antilock Brake System Connector End Views
Handling ESD Sensitive Parts Notice
G102 (Except Export)
G102 (Except Export)
Wiper/Washer System (Rear)
G103 and G105 (2.2L)