GM Service Manual Online
For 1990-2009 cars only
Makes
🢒
Chevrolet
🢒
2000
🢒
S10 Pickup - 2WD
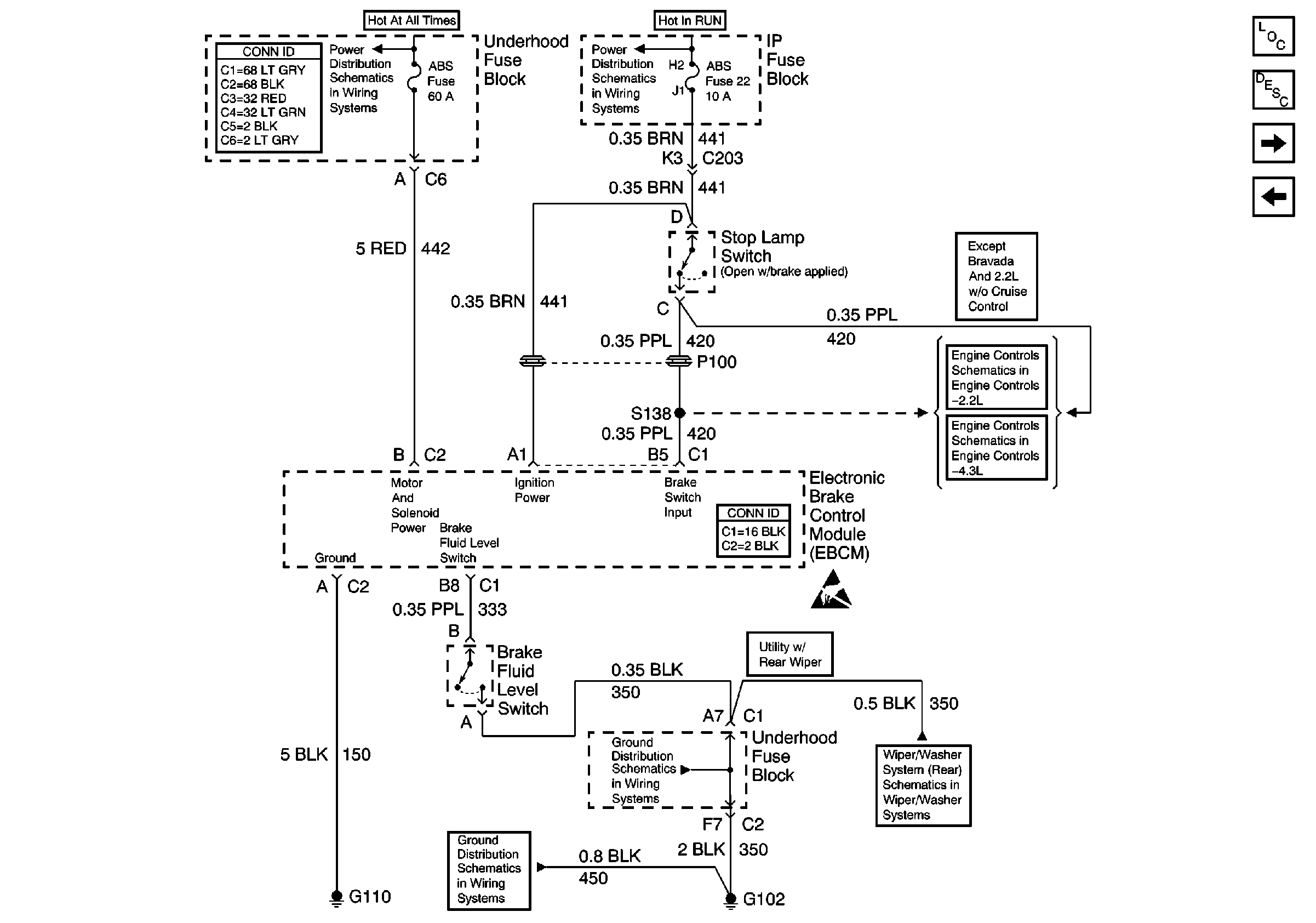
🢒 Power and Ground (325 ABS)
Power and Ground (325 ABS)
Power and Ground (325 ABS)
ABS Components
ABS Operation
Class 2 Communication (325 ABS)
Speed Sensor Signals (310 ABS)
Power and Grounding Connector End Views
STUD 2, ABS, TBC and RR W/W Fuses
Ign ACC, RUN and RAP Bus Bar
IAC, EVAP Valve Controls, and Brake Switch Input w/ A/T
Brake Switch Input
Antilock Brake System Connector End Views
Handling ESD Sensitive Parts Notice
G102 (Except Export)
G102 (Except Export)
Wiper/Washer System (Rear)