GM Service Manual Online
For 1990-2009 cars only
Makes
🢒
Chevrolet
🢒
2000
🢒
S10 Pickup - 2WD
🢒 Power and Ground
Power and Ground
Power and Ground
ABS Components
ABS Description
Class 2 Communication
Power and Grounding Connector End Views
STUD 2, ABS and TBC Fuses
RAP, IGN B Fuses and Ignition Switch
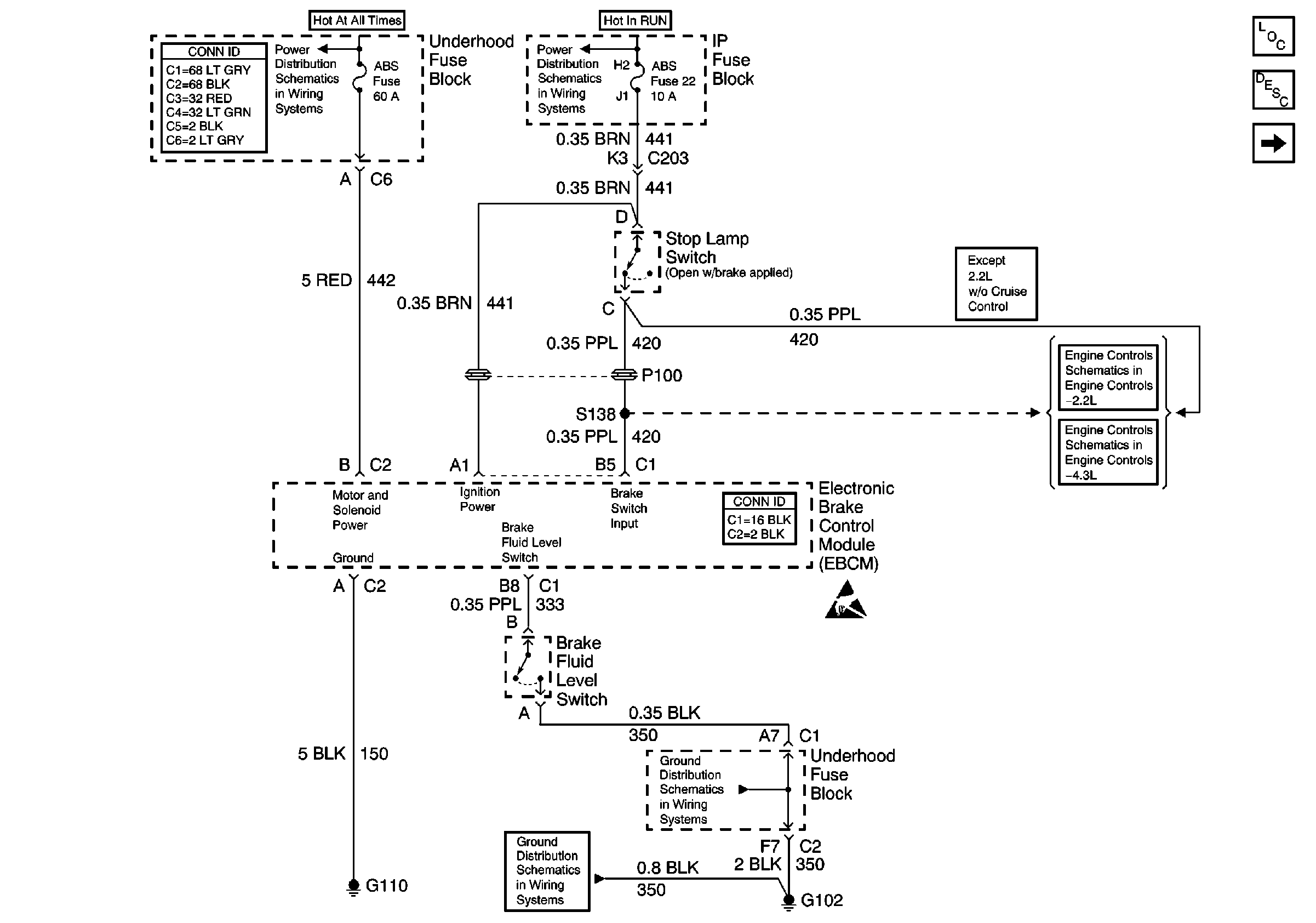
Brake Switch Input
Stoplamp Switch Input
Antilock Brake System Connector End Views
Handling ESD Sensitive Parts Notice
G102
G102