GM Service Manual Online
For 1990-2009 cars only
Makes
🢒
Chevrolet
🢒
2000
🢒
S10 Pickup - 2WD
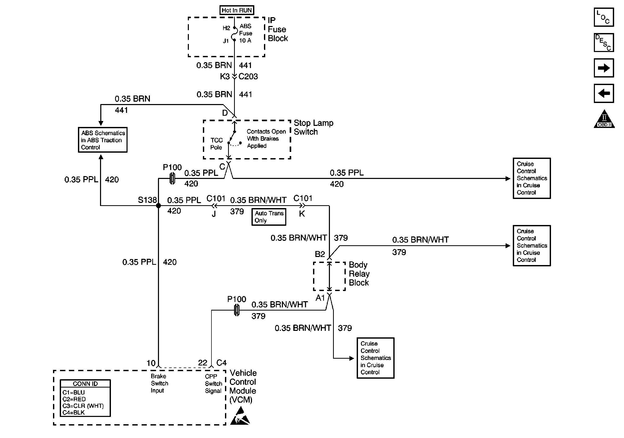
🢒 Stoplamp Switch Input
Stoplamp Switch Input
Stoplamp Switch Input
Engine Controls Components
Vehicle Control Module Description
Vehicle Speed Outputs, 4WD High Indicator Signal, 4WD Indicator Switch
A/C Compressor Control
OBD II Symbol Description Notice
Power and Ground
Clutch Pedal Position Switch and Stoplamp Switch
Clutch Pedal Position Switch and Stoplamp Switch
VCM Connector End Views
Handling ESD Sensitive Parts Notice
Clutch Pedal Position Switch and Stoplamp Switch